Lexus ES manuals

Lexus ES: Outside Handle Foot Light Circuit

DESCRIPTION

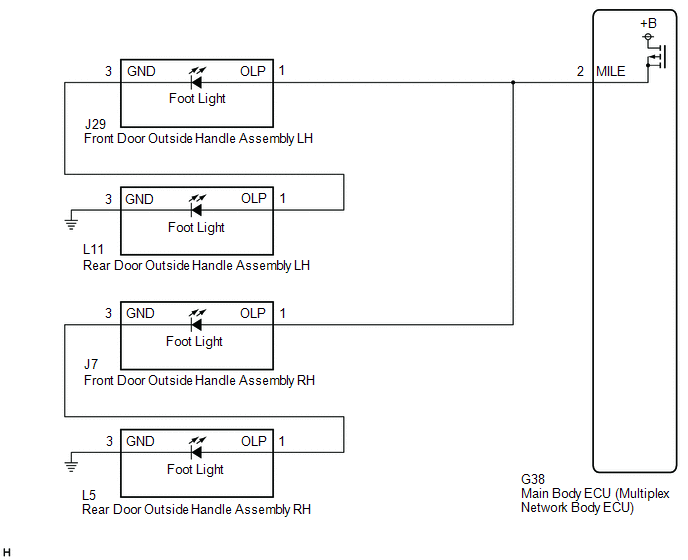
The main body ECU (multiplex network body ECU) controls the outside handle foot lights.

WIRING DIAGRAM

CAUTION / NOTICE / HINT

NOTICE:

Before replacing the main body ECU (multiplex network body ECU), refer to Registration.

Click here

PROCEDURE

1.

PERFORM ACTIVE TEST USING TECHSTREAM

(a) Connect the Techstream to the DLC3.

(b) Turn the engine switch on (IG).

(c) Turn the Techstream on.

(d) Enter the following menus: Body Electrical / Main Body / Active Test.

(e) Perform the Active Test according to the display on the Techstream.

Body Electrical > Main Body > Active Test

Tester Display

Measurement Item

Control Range

Diagnostic Note

Exterior Light

Outside handle foot lights

OFF or ON

-

Body Electrical > Main Body > Active Test

Tester Display

Exterior Light

OK:

Outside handle foot lights illuminate.

OK

PROCEED TO NEXT SUSPECTED AREA SHOWN IN PROBLEM SYMPTOMS TABLE

NG

2.

CHECK HARNESS AND CONNECTOR (FRONT DOOR OUTSIDE HANDLE ASSEMBLY LH - MAIN BODY ECU (MULTIPLEX NETWORK BODY ECU))

(a) Disconnect the J29 front door outside handle assembly LH connector.

(b) Disconnect the J7 front door outside handle assembly RH connector.

(c) Disconnect the G38 main body ECU (multiplex network body ECU) connector.

(d) Measure the resistance according to the value(s) in the table below.

Standard Resistance:

Tester Connection

Condition

Specified Condition

J29-1 (OLP) - G38-2 (MILE)

Always

Below 1 Ω

J29-1 (OLP) or G38-2 (MILE) - Body ground

Always

10 kΩ or higher

OK

REPLACE MAIN BODY ECU (MULTIPLEX NETWORK BODY ECU)

NG

REPAIR OR REPLACE HARNESS OR CONNECTOR

READ NEXT:

 Front Side Marker Light Circuit

DESCRIPTION When the light control switch is in the tail or head position, the main body ECU (multiplex network body ECU) sends an illumination request signal to the headlight ECU sub-assembly to illu

 Taillight Relay Circuit

DESCRIPTION The main body ECU (multiplex network body ECU) controls the operation of the TAIL relay. WIRING DIAGRAM CAUTION / NOTICE / HINT NOTICE: Inspect the fuses for circuits related to this s

 Cornering Light Circuit

DESCRIPTION The headlight ECU sub-assembly controls the cornering lights. WIRING DIAGRAM except Bulb Type Turn Signal Light (for TMMK Made) for Bulb Type Turn Signal Light (for TMMK Made) CAUTION /

SEE MORE:

 Abnormal Zero Point of Steering Angle Sensor (C1290)

DESCRIPTION The skid control ECU (brake booster with master cylinder assembly) acquires the steering angle sensor zero point every time the power switch on (READY) and the vehicle is driven at 35 km/h (22 mph) or more for approximately 5 seconds. The skid control ECU (brake booster with master cylin

 Lost Communication with Humidity/Rain Sensor LIN (B1279)

DESCRIPTION The main body ECU (multiplex network body ECU) and rain sensor communicate via LIN communication. The main body ECU (multiplex network body ECU) stores this DTC if communication becomes abnormal. DTC No. Detection Item DTC Detection Condition Trouble Area Memory DTC Output f

© 2016-2025 Copyright www.lexguide.net