Lexus ES manuals

Lexus ES: EVAP System

RELATED DTCS

DTC No.

Monitoring Item

Link

P043E00

Reference orifice low flow

P043F00

Reference orifice high flow

P04417E

Purge VSV stuck open

P04417F

Purge VSV stuck closed

P04419C

Insufficient purge flow

P045011

Canister pressure sensor (built into canister pump module) voltage low

P045015

Canister pressure sensor (built into canister pump module) voltage high

P04502F

Canister pressure sensor (built into canister pump module) signal noise

P142000

Small or 0.02 inch leak from canister

P142100

Gross leak from canister

P142200

Small or 0.02 inch leak from fuel tank

P142300

Gross leak from fuel tank

P145011

Fuel tank pressure sensor voltage low

P145015

Fuel tank pressure sensor voltage high

P14502A

Fuel tank pressure sensor signal noise

P14502F

Fuel tank pressure sensor signal fixed/flat

P24007E

Leak detection pump (built into canister pump module) stuck on

P24007F

Leak detection pump (built into canister pump module) stuck off

P24187E

Vent valve (built into canister pump module) stuck closed

P24187F

Vent valve (built into canister pump module) stuck open (vent)

P24507E

Fuel vapor-containment valve stuck open

P24517F

Fuel vapor-containment valve stuck closed

P261029

Soak timer (built into ECM)

P261093

DESCRIPTION

While the engine is running, if predetermined conditions (closed loop, etc.) are met, the purge VSV is opened by the ECM and stored fuel vapors in the canister are purged to the intake manifold. The ECM will change the duty cycle ratio of the purge VSV to control purge flow volume.

Purge flow volume is also determined by the intake manifold pressure. Atmospheric pressure is allowed to enter the canister through the vent valve to ensure that purge flow is maintained when negative pressure (vacuum) is applied to the canister.

The ECM monitors the condition of both the key-off monitor and purge flow monitor to ensure proper operation of the EVAP system.

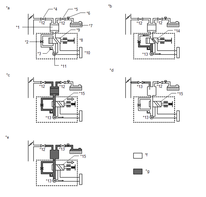
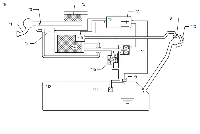
*1

Purge VSV

*2

Fuel Vapor Feed Hose Assembly (EVAP Hose) (to Intake Manifold)

*3

Fuel Vapor Feed Hose Assembly (EVAP Hose) (from Canister)

*4

Canister Pump Module

- Canister Pressure Sensor

- Leak Detection Pump

- Vent Valve

*5

Canister

*6

Canister Filter

*7

Air Inlet Port

*8

Fuel Tank Cap Assembly

*9

Fuel Tank Assembly

*10

Fuel Vapor-containment Valve

*11

Fuel Tank Pressure Sensor

-

-

*a

Location of EVAP (Evaporative Emission) System

*b

Purge Line

*1

Intake Manifold

*2

Purge VSV

*3

Throttle Valve

*4

Canister

*5

Air Cleaner

*6

ECM

*7

Soak Timer

*8

Canister Filter

*9

Fuel Tank Pressure Sensor

*10

Canister Pump Module

- Canister Pressure Sensor

- Leak Detection Pump

- Vent Valve

*11

Cut-off Valve

*12

Fuel Tank Assembly

*13

Fuel Tank Cap Assembly

*14

Fuel Vapor-containment Valve

*15

Fuel Outlet Valve (Relief Valve)

-

-

*a

EVAP System Circuit

-

-

Component

Operation

Canister

Contains activated charcoal to absorb EVAP (Evaporative Emissions) generated in fuel tank.

Cut-off valve

Located in the fuel tank. Valve closes by its own weight when vehicle is overturned to prevent fuel from spilling out.

Purge VSV

Opens or closes line between canister and intake manifold. ECM uses purge VSV to control EVAP purge flow. In order to discharge EVAP absorbed by canister to intake manifold, ECM opens purge VSV. EVAP discharge volume to intake manifold controlled by purge VSV duty cycle (current-carrying time). (Open: on, Close: off)

Soak timer

Built into ECM. To ensure accurate EVAP monitor, measures 5 hours (+/-15 min) after power switch is turned off. This allows fuel to cool down, stabilizing EVAP pressure. When approximately 5 hours elapsed, ECM activates (refer to fig. 3).

Fuel vapor-containment valve

Opens and closes line between fuel tank and canister. When vehicle is stopped, this valve stays closed to keep fuel vapors in the tank and prevent them from being absorbed by canister. During refueling, valve opens to allow fuel vapors from tank to be absorbed by canister. When the vehicle is being driven, the valve maintains a slight positive pressure in the fuel tank.

Fuel tank pressure sensor

Converts pressure in fuel tank into voltage reading for use by ECM. ECM supplies 5 V to sensor, and uses voltage reading that is output as feedback to allow monitoring of fuel tank pressure (refer to fig. 4).

Canister pump module

Consists of (a) to (d) below. Canister pump module cannot be disassembled.

(a) Vent valve

Vents and closes EVAP system. When ECM turns valve on, EVAP system is closed. When ECM turns valve off, EVAP system is vented. Negative pressure (vacuum) is created in EVAP system to check for EVAP leaks by closing purge VSV, turning on vent valve (closing it) and operating leak detection pump (refer to fig. 1).

(b) Canister pressure sensor

Indicates pressure as voltages. ECM supplies regulated 5 V to pressure sensor, and uses feedback from sensor to monitor EVAP system pressure (refer to fig. 2).

(c) Leak detection pump

Creates negative pressure (vacuum) in EVAP system for leak check.

(d) Reference orifice

Has opening with 0.02 inch diameter. Vacuum is produced through orifice by closing purge VSV, turning off vent valve and operating leak detection pump, to monitor reference pressure. Reference pressure is used when checking for small EVAP leaks.

*1

Canister

*2

Reference Orifice (0.02 Inch)

*3

Canister Pressure Sensor

-

-

*a

Canister Pump Module (fig. 1)

*b

Airflow

*c

Condition: Purge Flow

*d

Condition: Leak Check

*e

Vent Valve: off (vent)

*f

to Canister Filter (Atmosphere)

*g

Leak Detection Pump: off

*h

Vent Valve: on (closed)

*i

Leak Detection Pump: on

-

-

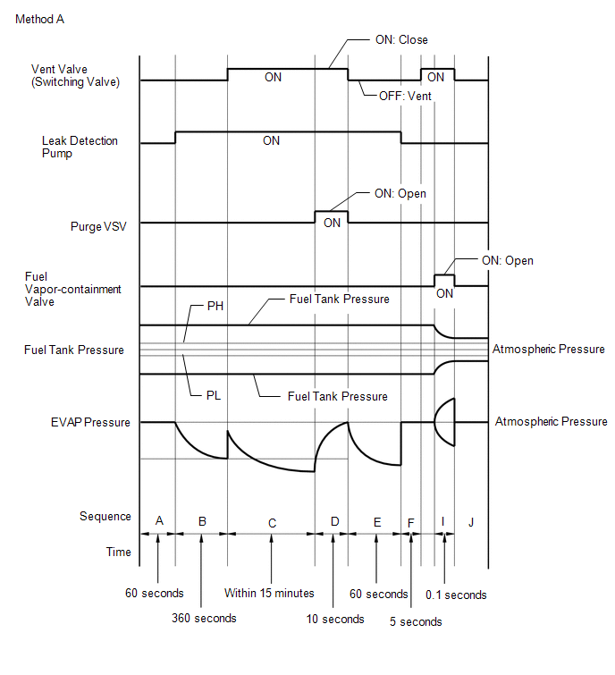
Key-off monitor

This monitor checks for EVAP (evaporative emission) system leaks and canister pump module malfunctions. The monitor starts 5 hours* after the power switch is turned off. At least 5 hours are required for the fuel to cool down to stabilize the EVAP pressure, thus making the EVAP system monitor more accurate.

The leak detection pump creates negative pressure (vacuum) in the EVAP system and the pressure is measured. Finally, the ECM monitors for leaks from the EVAP system, and malfunctions in both the canister pump module and purge VSV based on the EVAP pressure.

HINT:

*: If the engine coolant temperature is not less than 35°C (95°F) 5 hours after the power switch is turned off, the monitor check starts 2 hours later. If it is still not less than 35°C (95°F) 7 hours after the power switch is turned off, the monitor check starts 2.5 hours later.

(a) If the fuel tank pressure is higher or lower than the atmospheric pressure, the system determines that there are no leaks in the closed tank system and the system will check for leaks from the piping and canister between the purge VSV and canister pump module. (Method A)

(b) If the fuel tank pressure is almost the same as the atmospheric pressure, vacuum will be allowed to enter the fuel tank and the system will check for leaks from the fuel tank after checking for leaks from the canister. (Method B)

Sequence

Operation

Description

Duration

-

ECM activation

Activated by soak timer, 5 hours (7 or 9.5 hours) after power switch turned off.

-

A

Atmospheric pressure measurement

Vent valve turned off (vent) and EVAP system pressure is measured by ECM in order to register atmospheric pressure.

If pressure in EVAP system is not between 70 and 110 kPa(abs) [10.2 and 16 psi(abs)], ECM cancels EVAP system monitor.

60 seconds

B

First reference pressure measurement

In order to determine reference pressure, leak detection pump creates negative pressure (vacuum) through reference orifice and then ECM checks if leak detection pump and vent valve operate normally.

360 seconds

C

EVAP system pressure measurement

Vent valve is turned on (closed) to shut EVAP system.

Negative pressure (vacuum) is created in EVAP system, and EVAP system pressure is then measured.

Write down measured values as they will be used in leak check. If EVAP pressure does not stabilize within 15 minutes, ECM cancels EVAP system monitor.

15 minutes

D

Purge VSV monitor

Purge VSV opens and then EVAP system pressure is measured by ECM.

Large increase indicates normal.

10 seconds

E

Second reference pressure measurement

After second reference pressure measurement, leak check is performed by comparing first and second reference pressure. If stabilized system pressure is higher than second reference pressure, ECM determines that EVAP system has a leak.

60 seconds

F

Resetting

Fuel tank pressure is compared with atmospheric pressure. If tank pressure is higher than PH or lower than PL, ECM determines that EVAP system is normal and runs sequence I in method A. If tank pressure is around atmospheric pressure, ECM performs sequence G in method B.

5 seconds

G

Fuel tank pressure measurement

Vent valve is turned on (closed). Fuel vapor-containment valve opens to allow negative pressure to enter the fuel tank and fuel tank pressure is measured.

Write down measured values because they will be used in leak check. If fuel tank pressure does not stabilize within 15 minutes, ECM stops monitoring.

15 minutes*

H

Third reference pressure measurement

After third reference pressure measurement, leak check of fuel tank is performed. If recorded fuel tank pressure is higher than third reference pressure, ECM determines that EVAP system has a leak.

60 seconds

I

Fuel vapor-containment valve stuck closed check

Fuel vapor-containment valve is opened for a certain amount of time to check whether the valve is stuck closed.

0.1 seconds

J

Final check

Atmospheric pressure is measured and then monitoring result is recorded by ECM.

-

HINT:

*: If there is only a small amount of fuel in the fuel tank assembly, stabilizing the EVAP pressure takes longer than usual.

*1

Canister

*2

Reference Orifice (0.02 inch)

*3

Canister Pressure Sensor

*4

Purge VSV

*5

Fuel Vapor-containment Valve

*6

Fuel Tank Pressure Sensor

*7

Fuel Tank Assembly

*8

Canister Pump Module

*9

Vent Valve: OFF (Vent)

*10

Canister Filter

*11

Leak Detection Pump: OFF

*12

OFF

*13

ON

*14

OFF (Vent)

*15

ON (Closed)

-

-

*a

Operation A, F

*b

Operation B, E, H

*c

Operation C

*d

Operation D

*e

Operation G

*f

Atmospheric Pressure

*g

Negative Pressure

-

-

Purge flow monitor

The purge flow monitor consists of the 2 monitors. The 1st monitor is conducted every time and the 2nd monitor is activated if necessary.

  • The 1st monitor

    While the engine is running and the purge VSV is on (open), the ECM monitors the purge flow by measuring the EVAP pressure change. If negative pressure is not created, the ECM begins the 2nd monitor.

  • The 2nd monitor

    The vent valve is turned on (closed) and the EVAP pressure is then measured. If the variation in the pressure is less than 0.396 kPa [0.0574 psi], the ECM interprets this as the purge VSV being stuck closed, illuminates the MIL and stores DTC P04419C (2 trip detection logic).

  • Atmospheric pressure check:
    • In order to ensure reliable malfunction detection, the variation in atmospheric pressure, before and after of the purge flow monitor, is measured by the ECM.

*1

ECM

*2

Soak Timer

*3

Fuel Cap

*4

Canister Filter

*5

Fuel Tank Assembly

*6

Canister Pressure Sensor

*7

Reference Orifice (0.02 inch)

*8

Canister Pump Module

*9

Canister

*10

Fuel Vapor-containment Valve

*11

Fuel Outlet Valve (Relief Valve)

*12

Fuel Tank Pressure Sensor

*a

EVAP Purge Flow

*b

to Intake Manifold

*c

Purge VSV (on)

*d

Leak Detection Pump (off)

*e

Vent Valve (off)

-

-

WIRING DIAGRAM

Refer to DTC P045011.

Click here

CAUTION / NOTICE / HINT

NOTICE:

  • Inspect the fuses for circuits related to this system before performing the following procedure.
  • The Techstream is required to conduct the following diagnostic troubleshooting procedure.

HINT:

  • Using the Techstream monitor results enables the EVAP (Evaporative Emission) system to be confirmed.
  • Read freeze frame data using the Techstream. The ECM records vehicle and driving condition information as freeze frame data the moment a DTC is stored. When troubleshooting, freeze frame data can help determine if the vehicle was moving or stationary, if the engine was warmed up or not, if the air fuel ratio was lean or rich, and other data from the time the malfunction occurred.

CONFIRMATION DRIVING PATTERN

HINT:

After a repair, check Monitor Status by performing the Key-Off Monitor Confirmation and Purge Flow Monitor Confirmation described below.

KEY-OFF MONITOR CONFIRMATION

NOTICE:

  • The Evaporative System Check (Automatic Mode) consists of 9 steps performed automatically by the GTS. It takes a maximum of approximately 40 minutes.
  • Do not perform the Evaporative System Check when the fuel tank is more than 90% full because the cut-off valve may be closed, making the fuel tank leak check unavailable.
  • Do not start the engine during this operation.
  • When the temperature of the fuel is 35°C (95°F) or higher, a large amount of vapor forms and any check results become inaccurate. When performing the Evaporative System Check, keep the fuel temperature less than 35°C (95°F).
  1. Connect the GTS to the DLC3.
  2. Turn the power switch on (IG).
  3. Turn the GTS on.
  4. Clear the DTCs (even if no DTCs are stored, perform the clear DTC procedure).
  5. Turn the power switch off and wait for at least 30 seconds.
  6. Turn the power switch on (IG).
  7. Turn the GTS on.
  8. Enter the following menus: Powertrain / Engine / Utility / Evaporative System Check / Automatic Mode.
  9. After the "Evaporative System Check" is completed, check for All Readiness by entering the following menus: Powertrain / Engine / Utility / All Readiness.
  10. Input the DTC: P043E00, P043F00, P04417E, P04417F, P045011, P045015, P04502F, P142000, P142100, P142200, P142300, P145011, P145015, P14502A, P14502F, P24007E, P24007F, P24187E, P24187F, P24507E or P24517F.
  11. Check the DTC judgment result.

    GTS Display

    Description

    NORMAL

    • DTC judgment completed
    • System normal

    ABNORMAL

    • DTC judgment completed
    • System abnormal

    INCOMPLETE

    • DTC judgment not completed
    • Perform driving pattern after confirming DTC enabling conditions

    HINT:

    • If the judgment result is NORMAL, the system is normal.
    • If the judgment result is ABNORMAL, the system is malfunctioning.

PURGE FLOW MONITOR CONFIRMATION (P04419C)

HINT:

Perform this monitor confirmation after the Key-Off Monitor Confirmation shows Complete.

  1. Connect the GTS to the DLC3.
  2. Turn the power switch on (IG).
  3. Turn the GTS on.
  4. Clear the DTCs (even if no DTCs are stored, perform the clear DTC procedure).
  5. Turn the power switch off and wait for at least 30 seconds.
  6. Turn the power switch on (IG).
  7. Turn the GTS on.
  8. Put the engine in Inspection Mode (Maintenance Mode).

    Click here

  9. Start the engine and wait 15 minutes or more.
  10. Enter the following menus: Powertrain / Engine / Trouble Codes.
  11. Read the pending DTCs.

    HINT:

    • If a pending DTC is output, the system is malfunctioning.
    • If a pending DTC is not output, perform the following procedure.
  12. Enter the following menus: Powertrain / Engine / Utility / All Readiness.
  13. Input the DTC: P04419C.
  14. Check the DTC judgment result.

    GTS Display

    Description

    NORMAL

    • DTC judgment completed
    • System normal

    ABNORMAL

    • DTC judgment completed
    • System abnormal

    INCOMPLETE

    • DTC judgment not completed
    • Perform driving pattern after confirming DTC enabling conditions

    HINT:

    • If the judgment result is NORMAL, the system is normal.
    • If the judgment result is ABNORMAL, the system is malfunctioning.

MONITOR RESULT

Refer to detailed information in Checking Monitor Status.

Click here

P2401: Evaporative System / VACUUM PMP OFF

Monitor ID

Test ID

Scaling

Unit

Description

$3D

$CB

Multiply by 0.001

kPa

Test value for leak detection pump stuck OFF

P2402: Evaporative System / VACUUM PMP ON

Monitor ID

Test ID

Scaling

Unit

Description

$3D

$CD

Multiply by 0.001

kPa

Test value for leak detection pump stuck ON

P2420: Evaporative System / VENT VALVE OFF

Monitor ID

Test ID

Scaling

Unit

Description

$3D

$CE

Multiply by 0.001

kPa

Test value for vent valve stuck off

P2419: Evaporative System / VENT VALVE ON

Monitor ID

Test ID

Scaling

Unit

Description

$3D

$CF

Multiply by 0.001

kPa

Test value for vent valve stuck on

P043E: Evaporative System / ORIFICE CLOGGED

Monitor ID

Test ID

Scaling

Unit

Description

$3D

$D0

Multiply by 0.001

kPa

Test value for reference orifice low flow

P043F: Evaporative System / ORIFICE HI-FLW

Monitor ID

Test ID

Scaling

Unit

Description

$3D

$D1

Multiply by 0.001

kPa

Test value for reference orifice high flow

P0441: Evaporative System / PURGE VSV CLOSED

Monitor ID

Test ID

Scaling

Unit

Description

$3D

$D4

Multiply by 0.001

kPa

Test value for purge VSV stuck closed

P0441: Evaporative System / PURGE VSV OPENED

Monitor ID

Test ID

Scaling

Unit

Description

$3D

$D5

Multiply by 0.001

kPa

Test value for purge VSV stuck open

P0441: Evaporative System / PURGE FLOW

Monitor ID

Test ID

Scaling

Unit

Description

$3D

$D7

Multiply by 0.001

kPa

Test value for purge flow insufficient

P1420: Evaporative System / CNST SMALL LEAK

Monitor ID

Test ID

Scaling

Unit

Description

$3D

$D8

Multiply by 0.001

kPa

Test value for canister small leak

P1421: Evaporative System / CNST GROSS LEAK

Monitor ID

Test ID

Scaling

Unit

Description

$3D

$D9

Multiply by 0.001

kPa

Test value for canister gross leak

P1422: Evaporative System / TANK SMALL LEAK

Monitor ID

Test ID

Scaling

Unit

Description

$3D

$DA

Multiply by 0.001

kPa

Test value for fuel tank small leak

P1423: Evaporative System / TANK GROSS LEAK

Monitor ID

Test ID

Scaling

Unit

Description

$3D

$DB

Multiply by 0.001

kPa

Test value for fuel tank gross leak

P2451: Evaporative System / TANK CLS VAL OP

Monitor ID

Test ID

Scaling

Unit

Description

$3D

$DC

Multiply by 0.001

kPa

Test value for tank closed valve close stuck

P2450: Evaporative System / TANK CLS VAL CL

Monitor ID

Test ID

Scaling

Unit

Description

$3D

$DD

Multiply by 0.001

kPa

Test value for tank closed valve open stuck

PROCEDURE

1.

CONFIRM DTC

(a) Turn the power switch off and wait 10 seconds.

(b) Turn the power switch on (IG).

(c) Turn the power switch off and wait 10 seconds.

(d) Connect the Techstream to the DLC3.

(e) Turn the power switch on (IG).

(f) Turn the Techstream on.

(g) Enter the following menus: Powertrain / Engine / Trouble Codes.

Powertrain > Engine > Trouble Codes

(h) Confirm the DTCs and freeze frame data.

EVAP Related DTCs

DTC No.

Monitoring Item

P043E00

Reference orifice low flow

P043F00

Reference orifice high flow

P04417E

Purge VSV stuck open

P04417F

Purge VSV stuck closed

P04419C

Insufficient purge flow

P142000

Small leak from canister

P142100

Gross leak from canister

P142200

Small leak from fuel tank

P142300

Gross leak from fuel tank

P24007E

Leak detection pump stuck on

P24007F

Leak detection pump stuck off

P24187E

Vent valve stuck on (closed)

P24187F

Vent valve stuck off (vent)

P24507E

Fuel vapor-containment valve stuck open

P24517F

Fuel vapor-containment valve stuck closed

DTC and Malfunction Cross-Reference

Malfunction

Output DTC

Reference orifice low flow

P043E00, P043F00, P24007E, P24007F, P24187E

Reference orifice high flow

P043E00, P043F00, P24007E, P24007F, P24187E

Leak detection pump stuck off

P043E00, P043F00, P24007E, P24007F, P24187E

Leak detection pump stuck on

P043E00, P043F00, P24007E, P24007F, P24187E

Vent valve stuck on (closed)

P043E00, P043F00, P24007E, P24007F, P24187E

Vent valve stuck off (vent)

P24187F

Insufficient purge flow

P04419C

Purge VSV stuck open

P04417E, P142100

Purge VSV stuck closed

P04417F

Small leak from canister

P142000

Gross leak from canister

P04417E, P142100

Small leak from fuel tank

P142200

Gross leak from fuel tank

P142300

Fuel vapor-containment valve stuck open

P142300, P24507E

Fuel vapor-containment valve stuck closed

P24517F

NEXT

2.

CLEAR DTC

(a) Connect the Techstream to the DLC3.

(b) Turn the power switch on (IG).

(c) Turn the Techstream on.

(d) Clear the DTCs.

Powertrain > Engine > Clear DTCs

(e) Turn the power switch off and wait for at least 30 seconds.

NEXT

3.

PERFORM EVAPORATIVE SYSTEM CHECK (AUTOMATIC MODE)

NOTICE:

  • The Evaporative System Check (Automatic Mode) consists of 9 steps performed automatically by the Techstream. It takes a maximum of approximately 40 minutes.
  • Do not perform the Evaporative System Check when the fuel tank is more than 90% full because the cut-off valve may be closed, making the fuel tank leak check unavailable.
  • Do not start the engine during this operation.
  • When the temperature of the fuel is 35°C (95°F) or higher, a large amount of vapor will from and any check result will be inaccurate. When performing the Evaporative System Check, keep the fuel temperature less than 35°C (95°F).

(a) Remove the fuel tank cap assembly and reinstall the fuel tank cap assembly.

(b) Connect the Techstream to the DLC3.

(c) Turn the power switch on (IG).

(d) Turn the Techstream on.

(e) Enter the following menus: Powertrain / Engine / Utility / Evaporative System Check / Automatic Mode.

Powertrain > Engine > Utility

Tester Display

Evaporative System Check

(f) After the Evaporative System Check is completed, check for pending DTCs.

Result

Conclusion

Proceed to

A pending DTC is stored

A malfunction occurs and troubleshooting can be performed

A

A pending DTC is not stored

No malfunctions occur and it is difficult to perform troubleshooting

B

A pending DTC is not stored and any of the current DTCs (P142200, P142300, or P24507E) is stored

DTCs are stored because the fuel tank cap assembly is not tightened firmly

C

B

GO TO STEP 6

C

END

A

4.

IDENTIFY TROUBLE AREAS USING DTC

(a) Refer to the table below to determine the next procedure according to the output DTCs.

Malfunction

Output DTC

Proceed to

Reference orifice low flow

P043E00, P043F00, P24007E, P24007F, P24187E

B

Reference orifice high flow

P043E00, P043F00, P24007E, P24007F, P24187E

Leak detection pump stuck off

P043E00, P043F00, P24007E, P24007F, P24187E

Leak detection pump stuck on

P043E00, P043F00, P24007E, P24007F, P24187E

Vent valve stuck on (closed)

P043E00, P043F00, P24007E, P24007F, P24187E

Vent valve stuck off (vent)

P24187F

C

Insufficient purge flow

P04419C

A

Purge VSV stuck open

P04417E, P142100

Purge VSV stuck closed

P04417F

Small leak from canister

P142000

D

Gross leak from canister

P04417E, P142100

A

Small leak from fuel tank

P142200

Gross leak from fuel tank

P142300

Fuel vapor-containment valve stuck open

P142300, P24507E

Fuel vapor-containment valve stuck closed

P24517F

B

GO TO STEP 38

C

GO TO STEP 40

D

GO TO STEP 22

A

5.

IDENTIFY TROUBLE AREAS USING DTC

(a) Refer to the table below to determine the next procedure according to the output DTCs.

Malfunction

Output DTC

Proceed to

Insufficient purge flow

P04419C

A

Purge VSV stuck open

P04417E, P142100

Purge VSV stuck closed

P04417F

Gross leak from canister

P04417E, P142100

Small leak from fuel tank

P142200

B

Gross leak from fuel tank

P142300

Fuel vapor-containment valve stuck open

P142300, P24507E

C

Fuel vapor-containment valve stuck closed

P24517F

A

GO TO STEP 21

B

GO TO STEP 17

C

GO TO STEP 33

6.

CLEAR DTC

(a) Connect the Techstream to the DLC3.

(b) Turn the power switch on (IG).

(c) Turn the Techstream on.

(d) Clear the DTCs.

Powertrain > Engine > Clear DTCs

(e) Turn the power switch off and wait for at least 30 seconds.

NEXT

7.

PERFORM EVAPORATIVE SYSTEM CHECK (MANUAL MODE)

HINT:

In the manual operation check, the EVAP system can be checked in several steps. Valve operation and pressure in each step can also be checked.

(a) Remove the fuel tank cap assembly and reinstall the fuel tank cap assembly.

(b) Connect the Techstream to the DLC3.

(c) Turn the power switch on (IG).

(d) Turn the Techstream on.

(e) Enter the following menus: Powertrain / Engine / Utility / Evaporative System Check / Manual Mode.

Powertrain > Engine > Utility

Tester Display

Evaporative System Check

NOTICE:

  • The Evaporative System Check (Automatic Mode) consists of 9 steps performed automatically by the Techstream. It takes a maximum of approximately 40 minutes.
  • Do not perform the Evaporative System Check when the fuel tank is more than 90% full because the cut-off valve may be closed, making the fuel tank leak check unavailable.
  • Do not start the engine during this operation.
  • When the temperature of the fuel is 35°C (95°F) or higher, a large amount of vapor will from and any check result will be inaccurate. When performing the Evaporative System Check, keep the fuel temperature less than 35°C (95°F).
Techstream Display

Display

Detail

Atmosphere Press Check

The number of steps and step names are displayed

Purge VSV

Purge VSV condition is displayed: ON (Open)/OFF (Closed)

Vent Valve

Vent valve condition is displayed: ON (Closed)/OFF (Open)

Vacuum Pump

Leak detection pump condition is displayed: ON/OFF

Fuel VCV

Fuel vapor-containment valve condition is displayed: ON (Open)/OFF (Closed)

Tank Pressure

Fuel tank pressure (Absolute pressure)

Vapor Pressure (Gauge)

EVAP pressure (Gauge pressure measured at canister pump module)

Vapor Pressure (Absolute)

EVAP pressure (Absolute pressure measured at canister pump module)

Time (Step)

Elapsed time for each step

Time (VENT)

Accumulated vent valve open time

Time (PUMP)

Accumulated leak detection pump operating time

Manual Operation Step

Step

Operations

1. Atmosphere Pressure Check

Atmospheric pressure measurement

2. Reference Pressure (0.02 inch) Check 1

First reference pressure measurement

3. Canister Leak Check

EVAP system pressure measurement

4. Purge VSV Check

Purge VSV monitor

5. Reference Pressure (0.02 inch) Check 2

Second reference pressure measurement

6. Resetting

Resetting

7. Tank Leak Check

Fuel tank pressure measurement

8. Reference Pressure (0.02 inch) Check 3

Third reference pressure measurement

9. Atmosphere Pressure Check

Atmospheric pressure measurement

NEXT

8.

PERFORM EVAPORATIVE SYSTEM CHECK (MANUAL MODE STEP 1)

(a) Select step 1 and wait 10 seconds.

NEXT

9.

PERFORM EVAPORATIVE SYSTEM CHECK (MANUAL MODE STEP 2)

(a) Perform step 2.

(b) Check the evaporative pressure 2 seconds after the leak detection pump is activated* (A).

*: The leak detection pump begins to operate at the start of step 2.

(c) Check the evaporative (EVAP) pressure again when it has stabilized (B). This pressure is the first reference pressure.

Result

Suspected Trouble Area

Proceed to

EVAP pressure in inspection item (B) is between -4.85 and -1.068 kPa(gauge) [-0.7 and -0.155 psi(gauge)]

Not yet determined

A

EVAP pressure in inspection item (B) is -1.068 kPa(gauge) [-0.155 psi(gauge)] or higher

  • Reference orifice high-flow
  • Leak detection pump stuck off

B

EVAP pressure in inspection item (B) is less than -4.85 kPa(gauge) [-0.7 psi(gauge)]

Reference orifice clogged

C

B

GO TO STEP 38

C

GO TO STEP 44

A

10.

PERFORM EVAPORATIVE SYSTEM CHECK (MANUAL MODE STEP 3)

(a) Perform step 3.

(b) Check the evaporative (EVAP) pressure change in step 3 (A).

Result

Suspected Trouble Area

Proceed to

EVAP pressure change in inspection item (A) is 0.3 kPa [0.04 psi] or higher

Not yet determined

A

EVAP pressure change in inspection item (A) is less than 0.3 kPa [0.04 psi]

Vent valve (switching valve) stuck off

B

(c) Check the fuel tank pressure change in step 3 (B).

Result

Suspected Trouble Area

Proceed to

Fuel tank pressure change in inspection item (B) is less than 0.5 kPa [0.07 psi]

Not yet determined

A

Fuel tank pressure change in inspection item (B) is higher than 0.5 kPa [0.07 psi]

Fuel vapor-containment valve stuck on (open)

C

(d) Check the EVAP pressure again when it has stabilized. This pressure is the canister leak pressure.

(e) Compare the first reference pressure with the canister leak pressure.

Result

Suspected Trouble Area

Proceed to

Lower than first reference pressure

Not yet determined

A

First reference pressure or higher

  • Purge VSV stuck open
  • Leakage from line between purge VSV and canister

D

B

GO TO STEP 40

C

GO TO STEP 33

D

GO TO STEP 28

A

11.

PERFORM EVAPORATIVE SYSTEM CHECK (MANUAL MODE STEP 4)

(a) Perform step 4.

(b) Check the evaporative (EVAP) pressure change in step 4 (A).

Result

Suspected Trouble Area

Proceed to

EVAP pressure increases by 0.3 kPa [0.04 psi] or higher within 10 seconds of proceeding from step 3 to 4

Not yet determined

A

Variation in EVAP pressure is less than 0.3 kPa [0.04 psi] for 10 seconds, after proceeding from step 3 to 4

Purge VSV stuck closed

B

B

GO TO STEP 21

A

12.

PERFORM EVAPORATIVE SYSTEM CHECK (MANUAL MODE STEP 5)

(a) Perform step 5 and wait 60 seconds.

(b) Check the evaporative (EVAP) pressure. This pressure is the second reference pressure.

NEXT

13.

PERFORM EVAPORATIVE SYSTEM CHECK (MANUAL MODE STEP 6)

(a) Perform step 6 and wait 5 seconds.

NEXT

14.

PERFORM EVAPORATIVE SYSTEM CHECK (MANUAL MODE STEP 7)

(a) Perform step 7.

(b) Check that the tank pressure and EVAP pressure change.

(c) Check the tank pressure again when it has stabilized. This pressure is the fuel tank leak pressure.

Result

Suspected Trouble Area

Proceed to

Fuel tank pressure change is higher than 0.5 kPa [0.07 psi] and EVAP pressure is higher than 0.9 kPa(gauge) [0.1 psi(gauge)]

Not yet determined

A

Fuel tank pressure change is less than 0.5 kPa [0.07 psi] and EVAP pressure is less than 0.9 kPa(gauge) [0.1 psi(gauge)]

Fuel vapor-containment valve stuck OFF (closed)

B

B

GO TO STEP 33

A

15.

PERFORM EVAPORATIVE SYSTEM CHECK (MANUAL MODE STEP 8)

(a) Perform step 8 and wait 60 seconds.

(b) Check the evaporative (EVAP) pressure. This pressure is the third reference pressure.

(c) Compare the fuel tank pressure checked in step 7 with the third reference pressure.

Result

Suspected Trouble Area

Proceed to

Lower than third reference pressure

Not yet determined

A

Third reference pressure or higher

Leakage from line between fuel vapor-containment valve and fuel tank

B

B

GO TO STEP 17

A

16.

PERFORM CONFIRMATION DRIVING PATTERN

(a) Refer to Confirmation Driving Pattern.

NEXT

PERFORM EVAPORATIVE SYSTEM CHECK AGAIN (AUTOMATIC MODE)

17.

CHECK FUEL TANK CAP ASSEMBLY

(a) Check that the fuel tank cap assembly is correctly installed and confirm that the fuel tank cap assembly meets OEM specifications.

(b) Tighten the fuel tank cap assembly firmly (only one click sound could be heard).

HINT:

If an EVAP tester is available, check the fuel tank cap assembly using the tester.

(1) Remove the fuel tank cap assembly and install it onto a fuel tank cap adapter.

(2) Connect an EVAP tester pump hose to the adapter, and pressurize the cap to 3.2 to 3.7 kPa(gauge) [0.46 to 0.54 psi(gauge)] using an EVAP tester pump.

(3) Seal the adapter and wait for 2 minutes.

(4) Check the pressure. If the pressure is 2 kPa(gauge) [0.3 psi(gauge)] or higher, the fuel tank cap assembly is normal.

Result

Suspected Trouble Area

Proceed to

Fuel tank cap assembly correctly installed

-

A

Fuel tank cap assembly loose

  • Fuel tank cap assembly improperly installed
  • Defective fuel tank cap assembly
  • Fuel tank cap assembly does not meet OEM specifications

B

B

GO TO STEP 20

A

18.

CHECK HOSES (FUEL VAPOR-CONTAINMENT VALVE - FUEL TANK)

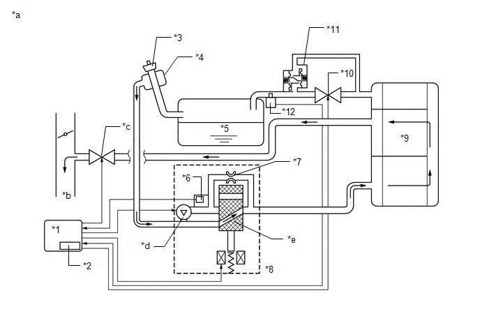
(a) Connect the EVAP pressure tester tool to the canister pump module with the adapter.

*1

Canister Pump Module

*2

Adapter

*3

EVAP Pressure Tester Tool

-

-

(b) Connect the Techstream to the DLC3.

(c) Turn the power switch on (IG).

(d) Turn the Techstream on.

(e) Enter the following menus: Powertrain / Engine / Active Test / Activate the Fuel Vapor-Containment Valve.

Powertrain > Engine > Active Test

Tester Display

Activate the Fuel Vapor-Containment Valve

(f) Turn the fuel vapor-containment valve open (on) using the Techstream.

(g) Confirm good connection at the canister pump module.

(h) Pressurize the EVAP system to between 3.2 and 3.7 kPa(gauge) [0.46 to 0.54 psi(gauge)].

NOTICE:

Higher than 4.7 kPa(gauge) [0.7 psi(gauge)] of pressure will damage the EVAP system. Pay attention to the pressure.

(i) Apply soapy water to the piping and connections of the EVAP system.

(j) Look for areas where bubbles appear.

HINT:

If the system has leaks, a whistling sound will be heard.

NEXT

19.

REPLACE MALFUNCTIONING PART

(a) Repair or replace the leak point.

NEXT

PERFORM EVAPORATIVE SYSTEM CHECK AGAIN (AUTOMATIC MODE)

20.

REPLACE FUEL TANK CAP ASSEMBLY

(a) Replace the fuel tank cap assembly.

NEXT

PERFORM EVAPORATIVE SYSTEM CHECK AGAIN (AUTOMATIC MODE)

21.

CHECK VACUUM HOSE (PURGE VSV - INTAKE MANIFOLD)

*1

Purge VSV

*2

Fuel Vapor Feed Hose Assembly (to Intake Manifold)

(a) Disconnect the fuel vapor feed hose assembly (connected to the intake manifold) from the purge VSV.

(b) Connect the Techstream to the DLC3.

(c) Turn the power switch on (IG).

(d) Turn the Techstream on.

(e) Put the engine in Inspection Mode (Maintenance Mode).

Powertrain > Hybrid Control > Utility

Tester Display

Inspection Mode

(f) Start the engine.

(g) Use your finger to confirm that the hose has suction.

Test Result

Suspected Trouble Area

Proceed to

Suction applied

EVAP hose between purge VSV and intake manifold normal

A

No suction

  • Intake manifold port
  • EVAP hose between purge VSV and intake manifold

B

B

GO TO STEP 30

A

22.

PERFORM ACTIVE TEST USING TECHSTREAM (ACTIVATE THE VSV FOR EVAP CONTROL)

*1

Purge VSV

*2

Fuel Vapor Feed Hose Assembly (to Canister)

(a) Disconnect the fuel vapor feed hose assembly (connected to the canister) from the purge VSV.

(b) Connect the Techstream to the DLC3.

(c) Turn the power switch on (IG).

(d) Turn the Techstream on.

(e) Put the engine in Inspection Mode (Maintenance Mode).

Powertrain > Hybrid Control > Utility

Tester Display

Inspection Mode

(f) Start the engine.

(g) Enter the following menus: Powertrain / Engine / Active Test / Activate the EVAP Purge VSV.

Powertrain > Engine > Active Test

Tester Display

Activate the EVAP Purge VSV

(h) Using the Techstream, turn off the purge VSV (Activate the EVAP Purge VSV: OFF).

(i) Use your finger to confirm that the purge VSV has no suction.

(j) Using the Techstream, turn on the purge VSV (Activate the EVAP Purge VSV: ON).

(k) Use your finger to confirm that the purge VSV has suction.

Result

Suspected Trouble Area

Proceed to

Suction applied when purge VSV turned off

  • Purge VSV stuck open
  • ECM

A

No suction when purge VSV turned on

Purge VSV stuck closed

No suction when purge VSV turned off, and suction applied when turned on

Purge VSV normal

B

B

GO TO STEP 28

A

23.

CHECK PURGE VSV

*1

Purge VSV

(a) Remove the purge VSV.

(b) Apply compressed air to the purge VSV, and confirm that no air flows from A to B as shown in the illustration.

(c) Apply auxiliary battery voltage to the terminal of the purge VSV.

(d) While applying compressed air, confirm that air flows from A to B as shown in the illustration.

Result

Proceed to

Air flows from A to B only when auxiliary battery voltage applied to purge VSV. Conclusion: purge VSV is normal

A

No air flows from A to B when auxiliary battery voltage is applied to purge VSV. Conclusion: purge VSV is malfunctioning.

B

Air flows from A to B when auxiliary battery voltage is not applied to purge VSV. Conclusion: purge VSV is malfunctioning

B

GO TO STEP 27

A

24.

CHECK TERMINAL VOLTAGE (POWER SOURCE OF PURGE VSV)

*a

Front view of wire harness connector

(to Purge VSV)

(a) Disconnect the purge VSV connector.

(b) Turn the power switch on (IG).

(c) Measure the voltage according to the value(s) in the table below.

Tester Connection

Condition

Specified Condition

Suspected Trouble Area

Proceed to

C60-1 - Body ground

Power switch on (IG)

11 to 14 V

Purge VSV power source normal

  • Wire harness or connector between purge VSV and ECM

A

Other than result above

Wire harness or connectors between purge VSV and auxiliary battery

B

B

GO TO STEP 48

A

25.

CHECK HARNESS AND CONNECTOR (PURGE VSV - ECM)

(a) Disconnect the purge VSV connector.

(b) Disconnect the ECM connector.

(c) Measure the resistance according to the value(s) in the table below.

Standard Resistance:

Tester Connection

Condition

Specified Condition

C60-2 - C88-66 (PRG)

Always

Below 1 Ω

C60-2 or C88-66 (PRG) - Body ground and other terminals

Always

10 kΩ or higher

NG

GO TO STEP 48

OK

26.

REPLACE ECM

(a) Replace the ECM.

Click here

NEXT

PERFORM EVAPORATIVE SYSTEM CHECK AGAIN (AUTOMATIC MODE)

27.

REPLACE PURGE VSV

(a) Replace the purge VSV.

Click here

NEXT

PERFORM EVAPORATIVE SYSTEM CHECK AGAIN (AUTOMATIC MODE)

28.

CHECK HOSES (PURGE VSV - CANISTER)

(a) Connect the EVAP pressure tester tool to the canister pump module with the adapter.

*1

Canister Pump Module

*2

Adapter

*3

EVAP Pressure Tester Tool

-

-

(b) Confirm good connection at the canister pump module.

(c) Pressurize the EVAP system to between 3.2 and 3.7 kPa(gauge) [0.46 and 0.54 psi(gauge)].

NOTICE:

Higher than 4.7 kPa(gauge) [0.7 psi(gauge)] of pressure will damage the EVAP system. Pay attention to the pressure.

(d) Apply soapy water to the piping and connections of the EVAP system.

(e) Look for areas where bubbles appear.

HINT:

If the system has leaks, a whistling sound will be heard.

NEXT

29.

REPLACE MALFUNCTIONING PART

(a) Repair or replace the leak point.

NEXT

PERFORM EVAPORATIVE SYSTEM CHECK AGAIN (AUTOMATIC MODE)

30.

INSPECT INTAKE MANIFOLD (EVAP PURGE PORT)

(a) Disconnect the fuel vapor feed hose assembly from the intake manifold.

(b) Connect the Techstream to the DLC3.

(c) Turn the power switch on (IG).

(d) Turn the Techstream on.

(e) Put the engine in Inspection Mode (Maintenance Mode).

Powertrain > Hybrid Control > Utility

Tester Display

Inspection Mode

(f) Start the engine.

(g) Use your finger to confirm that the port of the intake manifold has suction.

Result

Suspected Trouble Area

Proceed to

Suction applied

EVAP hose between intake manifold and purge VSV

A

No suction

Intake manifold

B

B

GO TO STEP 32

A

31.

REPAIR OR REPLACE EVAP HOSE (INTAKE MANIFOLD - PURGE VSV)

(a) Repair or replace the fuel vapor feed hose assembly.

NEXT

PERFORM EVAPORATIVE SYSTEM CHECK AGAIN (AUTOMATIC MODE)

32.

REPAIR OR REPLACE INTAKE MANIFOLD (EVAP PURGE PORT)

(a) Check that the EVAP purge port of the intake manifold is not clogged. If necessary, replace the intake manifold.

NEXT

PERFORM EVAPORATIVE SYSTEM CHECK AGAIN (AUTOMATIC MODE)

33.

CHECK TERMINAL VOLTAGE (POWER SOURCE OF FUEL VAPOR-CONTAINMENT VALVE)

*a

Front view of wire harness connector

(to Fuel Vapor-containment Valve)

(a) Disconnect the fuel vapor-containment valve connector.

(b) Turn the power switch on (IG).

(c) Measure the voltage according to the value(s) in the table below.

Standard Voltage:

Tester Connection

Condition

Specified Condition

N48-2 (+B) - N48-1 (CCV)

Power switch on (IG)

10 to 14 V

NG

GO TO STEP 48

OK

34.

INSPECT FUEL VAPOR-CONTAINMENT VALVE

(a) Inspect the fuel vapor-containment valve.

Click here

NG

GO TO STEP 37

OK

35.

CHECK HARNESS AND CONNECTOR (FUEL VAPOR-CONTAINMENT VALVE - ECM)

(a) Disconnect the fuel vapor-containment valve connector.

(b) Disconnect the ECM connector.

(c) Measure the resistance according to the value(s) in the table below.

Standard Resistance:

Tester Connection

Condition

Specified Condition

N48-1 (CCV) - A26-12 (CCV2)

Always

Below 1 Ω

N48-1 (CCV) or A26-12 (CCV2) - Body ground and other terminals

Always

10 kΩ or higher

NG

GO TO STEP 48

OK

36.

REPLACE ECM

(a) Replace the ECM.

Click here

NEXT

PERFORM EVAPORATIVE SYSTEM CHECK AGAIN (AUTOMATIC MODE)

37.

REPLACE FUEL VAPOR-CONTAINMENT VALVE

(a) Replace the fuel vapor-containment valve.

Click here

NEXT

PERFORM EVAPORATIVE SYSTEM CHECK AGAIN (AUTOMATIC MODE)

38.

PERFORM ACTIVE TEST USING TECHSTREAM (ACTIVATE THE VACUUM PUMP)

(a) Connect the Techstream to DLC3.

(b) Turn the power switch on (IG).

(c) Turn the Techstream on.

(d) Enter the following menus: Powertrain / Engine / Active Test / Activate the Vacuum Pump.

Powertrain > Engine > Active Test

Tester Display

Activate the Vacuum Pump

(e) Turn the vacuum pump (leak detection pump) on with the Techstream.

(f) Touch the canister pump module and check if the leak detection pump is moving.

OK:

Leak detection pump operates.

NG

GO TO STEP 43

OK

39.

PERFORM ACTIVE TEST USING TECHSTREAM (ACTIVATE THE VSV FOR VENT VALVE)

(a) Connect the Techstream to DLC3.

(b) Turn the power switch on (IG).

(c) Turn the Techstream on.

(d) Enter the following menus: Powertrain / Engine / Active Test / Activate the VSV for Vent Valve.

Powertrain > Engine > Active Test

Tester Display

Activate the VSV for Vent Valve

(e) Touch the canister pump module, use the Techstream to turn the vent valve on and off, and check if the vent valve is moving.

OK:

Vent valve vibration can be felt.

OK

GO TO STEP 44

NG

40.

CHECK CANISTER PUMP MODULE (VENT VALVE POWER SOURCE CIRCUIT)

(a) Disconnect the canister pump module connector.

*a

Front view of wire harness connector

(to Canister Pump Module)

-

-

(b) Turn the power switch on (IG).

(c) Measure the voltage according to the value(s) in the table below.

Standard Voltage:

Tester Connection

Condition

Specified Condition

N47-5 (VLVB) - Body ground

Power switch on (IG)

10 to 14 V

NG

GO TO STEP 48

OK

41.

INSPECT CANISTER PUMP MODULE (VENT VALVE OPERATION)

*a

Component without harness connected

(Canister Pump Module)

(a) Disconnect the canister pump module connector.

(b) Apply auxiliary battery voltage to VLVB and VGND terminals of the canister pump module.

(c) Touch the canister pump module to confirm the vent valve operation.

Result

Suspected Trouble Area

Proceed to

Operating

ECM

A

Not operating

Vent valve

B

B

GO TO STEP 44

A

42.

REPLACE ECM

(a) Replace the ECM.

Click here

NEXT

PERFORM EVAPORATIVE SYSTEM CHECK AGAIN (AUTOMATIC MODE)

43.

CHECK TERMINAL VOLTAGE (CANISTER PUMP MODULE)

(a) Disconnect the canister pump module connector.

*a

Front view of wire harness connector

(to Canister Pump Module)

-

-

(b) Turn the power switch on (IG).

(c) Measure the voltage according to the value(s) in the table below.

Standard Voltage:

Tester Connection

Condition

Specified Condition

N47-3 (MTRB) - N47-4 (MGND)

Power switch on (IG)

10 to 14 V

Power switch off

Below 3 V

NG

GO TO STEP 45

OK

44.

REPLACE CANISTER PUMP MODULE

(a) Replace the canister pump module.

Click here

NEXT

PERFORM EVAPORATIVE SYSTEM CHECK AGAIN (AUTOMATIC MODE)

45.

CHECK HARNESS AND CONNECTOR (CANISTER PUMP MODULE - BODY GROUND)

(a) Disconnect the canister pump module connector.

(b) Measure the resistance according to the value(s) in the table below.

Standard Resistance:

Tester Connection

Condition

Specified Condition

N47-4 (MGND) - Body ground

Always

Below 1 Ω

NG

GO TO STEP 48

OK

46.

CHECK HARNESS AND CONNECTOR (CANISTER PUMP MODULE - ECM)

(a) Disconnect the canister pump module connector.

(b) Disconnect the ECM connector.

(c) Measure the resistance according to the value(s) in the table below.

Standard Resistance:

Tester Connection

Condition

Specified Condition

N47-3 (MTRB) - A26-5 (MPMP)

Always

Below 1 Ω

N47-3 (MTRB) or A26-5 (MPMP) - Body ground and other terminals

Always

10 kΩ or higher

NG

GO TO STEP 48

OK

47.

REPLACE ECM

(a) Replace the ECM.

Click here

NEXT

PERFORM EVAPORATIVE SYSTEM CHECK AGAIN (AUTOMATIC MODE)

48.

REPAIR OR REPLACE HARNESS OR CONNECTOR

(a) Repair or replace harness or connector.

NEXT

PERFORM EVAPORATIVE SYSTEM CHECK AGAIN (AUTOMATIC MODE)

READ NEXT:

 ECM Power Source Circuit

DESCRIPTION When the power switch is turned to on (IG), the auxiliary battery voltage is applied to IGSW of the ECM. When the transistor in the MREL circuit operates, current flows from the auxiliary

 VC Output Circuit

DESCRIPTION The ECM constantly generates a 5 V power source voltage from the auxiliary battery voltage supplied to the +B, +B2 (BATT) terminals to operate the microprocessor. The ECM also provides thi

 MIL Circuit

DESCRIPTION The Malfunction Indicator Lamp (MIL) is used to indicate vehicle malfunctions detected by the ECM. The MIL operation can be checked visually. When the power switch is first turned to on (I

SEE MORE:

 Removal

REMOVAL CAUTION / NOTICE / HINT The necessary procedures (adjustment, calibration, initialization, or registration) that must be performed after parts are removed and installed, or replaced during luggage door opening cancel switch assembly removal/installation are shown below. Necessary Procedure A

 Hybrid/EV Battery Cooling Fan 1 Component Internal Failure (P0A8196)

DESCRIPTION Refer to the description for DTC P0A8111. Click here DTC No. Detection Item DTC Detection Condition Trouble Area MIL Warning Indicate P0A8196 Hybrid/EV Battery Cooling Fan 1 Component Internal Failure The battery cooling blower assembly is malfunctioning and the ac

© 2016-2026 Copyright www.lexguide.net