Lexus ES manuals

Lexus ES: EVAP System

RELATED DTCS

DTC No.

SAE

Monitoring Item

Link

P00FE00

P00FE

EVAP vent line blocked

P043E00

P043E

Reference orifice clogged (built into canister pump module)

P043F00

P043F

Reference orifice high-flow (built into canister pump module)

P04417E

P0441

Purge VSV stuck open

P04417F

P0441

Purge VSV (Vacuum Switching Valve) stuck closed

P04419C

P0441

Purge flow

P045011

P0452

Canister pressure sensor (built into canister pump module) voltage low

P045015

P0453

Canister pressure sensor (built into canister pump module) voltage high

P04502A

P0451

Canister pressure sensor (built into canister pump module) signal becomes fixed/flat

P04502F

P0451

Canister pressure sensor (built into canister pump module) signal noise

P045500

P0455

EVAP gross leak

P045600

P0456

EVAP small leak

P24007E

P2402

Leak detection pump stuck on (built into canister pump module)

P24007F

P2401

Leak detection pump stuck off (built into canister pump module)

P24187E

P2419

Vent valve stuck closed (built into canister pump module)

P24187F

P2420

Vent valve stuck open (vent) (built into canister pump module)

P261029

P2610

Soak timer (built into ECM)

P261093

If any EVAP system DTCs are output, the malfunctioning area can be determined using the table below.

NOTICE:

If the reference pressure difference between the first and second checks is more than the specification, all the DTCs relating to the reference pressure (P043E00, P043F00, P24007E, P24007F and P24187E) will all be stored.

DESCRIPTION

*1

Purge VSV

*2

Fuel Vapor Feed Hose (EVAP Hose) (to Intake Manifold)

*3

Fuel Vapor Feed Hose (EVAP Hose) (from Canister)

*4

Canister Pump Module

- Canister Pressure Sensor

- Leak Detection Pump

- Vent Valve

*5

Canister

*6

No. 2 Charcoal Canister Filter

*7

Canister Filter

*8

Air Inlet Port

*9

Fuel Tank Cap

*10

Fuel Tank

*11

Fuel Tank Vent Hose

-

-

*a

Location of EVAP (Evaporative Emission) System

*b

Purge Line

HINT:

The canister pressure sensor, the leak detection pump and the vent valve are built into the canister pump module.

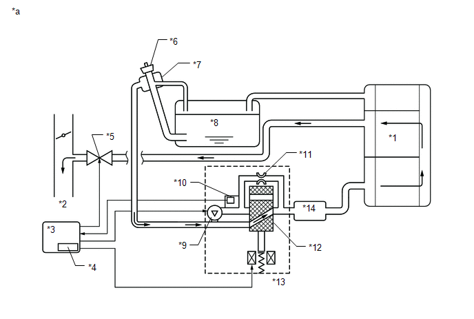
*1

Canister Pump Module

*2

Intake Air Surge Tank Assembly

*3

Purge VSV

*4

Throttle Valve

*5

Canister

*6

No. 2 Charcoal Canister Filter

*7

Fuel Tank

*8

Air Cleaner

*9

ECM

*10

Canister Filter

*11

Soak Timer

*12

Roll-Over Valve

*13

Fuel Tank Cap

*14

Cut-off Valve

*15

Fuel Tank Vent Hose

-

-

*a

EVAP System Circuit

-

-

NOTICE:

In the EVAP system of this vehicle, turning on the vent valve does not seal off the EVAP system. To check for leaks in the EVAP system, disconnect the air inlet vent hose and apply pressure from the atmospheric side of the canister.

While the engine is running, if a predetermined condition (closed-loop, etc.) is met, the purge VSV is opened by the ECM and fuel vapors stored in the canister are purged to the intake air surge tank assembly. The ECM changes the duty cycle ratio of the purge VSV to control purge flow volume.

The purge flow volume is also determined by the intake pressure. Atmospheric pressure is allowed into the canister through the vent valve to ensure that the purge flow is maintained when negative pressure (vacuum) is applied to the canister.

The following two monitors run to confirm appropriate EVAP system operation.

Key-off monitor

This monitor checks for EVAP (evaporative emission) system leaks and canister pump module malfunctions. The monitor starts 5 hours* after the engine switch is turned off. At least 5 hours are required for the fuel to cool down to stabilize the EVAP pressure, thus making the EVAP system monitor more accurate.

The leak detection pump creates negative pressure (vacuum) in the EVAP system and the pressure is measured. Finally, the ECM monitors for leaks from the EVAP system, and malfunctions in both the canister pump module and purge VSV based on the EVAP pressure.

HINT:

*: If the engine coolant temperature is not less than 35°C (95°F) 5 hours after the engine switch is turned off, the monitor check starts 2 hours later. If it is still not less than 35°C (95°F) 7 hours after the engine switch is turned off, the monitor check starts 2.5 hours later.

Purge flow monitor

The purge flow monitor consists of the 2 monitors. The 1st monitor is conducted every time and the 2nd monitor is activated if necessary.

  • The 1st monitor

    While the engine is running and the purge VSV (Vacuum Switching Valve) is on (open), the ECM monitors the purge flow by measuring the EVAP pressure change. If negative pressure is not created, the ECM begins the 2nd monitor.

  • The 2nd monitor

    The vent valve is turned on (closed) and the EVAP pressure is then measured. If the variation in the pressure is less than 0.15 kPa(gauge) [1.125 mmHg(gauge)], the ECM interprets this as the purge VSV being stuck closed, illuminates the MIL and stores DTC P0441 (2 trip detection logic).

  • Atmospheric pressure check:
    • In order to ensure reliable malfunction detection, the variation between the atmospheric pressures, before and after of the purge flow monitor, is measured by the ECM.

*1

Canister

*2

to Intake Air Surge Tank Assembly

*3

ECM

*4

Soak Timer

*5

Purge VSV (On)

*6

Fuel Tank Cap

*7

Canister Filter

*8

Fuel Tank

*9

Leak Detection Pump (Off)

*10

Canister Pressure Sensor

*11

Reference Orifice (0.02 inches)

*12

Vent Valve (Off)

*13

Canister Pump Module

*14

No. 2 Charcoal Canister Filter

*a

EVAP Purge Flow

-

-

Component

Operation

Canister

Contains activated charcoal to absorb EVAP (Evaporative Emissions) generated in fuel tank.

Cut-off valve

Located in fuel tank. Valve floats and closes when fuel tank is 100% full.

Purge VSV (Vacuum Switching Valve)

Opens or closes line between canister and intake air surge tank assembly. ECM uses purge VSV to control EVAP purge flow. In order to discharge EVAP absorbed by canister to intake air surge tank assembly, ECM opens purge VSV. EVAP discharge volume to intake air surge tank assembly controlled by purge VSV duty cycle (current-carrying time). (Open: on, Close: off)

Roll-over valve

Located in fuel tank. Valve closes by its own weight when vehicle overturns to prevent fuel from spilling out.

Soak timer

Built into ECM. To ensure accurate EVAP monitor, measures 5 hours (+/-15 min) after engine switch is turned off. This allows fuel to cool down, stabilizing EVAP pressure. When approximately 5 hours elapsed, ECM activates (refer to fig. 3).

Canister pump module

Consists of (a) to (d) below. Canister pump module cannot be disassembled.

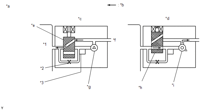
(a) Vent valve

Vents and closes EVAP system. When ECM turns valve on, EVAP system is closed. When ECM turns valve off, EVAP system is vented. Negative pressure (vacuum) is created in EVAP system to check for EVAP leaks by closing purge VSV, turning on vent valve (closing it) and operating leak detection pump (refer to fig. 1).

(b) Canister pressure sensor

Indicates pressure as voltages. ECM supplies regulated 5 V to pressure sensor, and uses feedback from sensor to monitor EVAP system pressure (refer to fig. 2).

(c) Leak detection pump

Creates negative pressure (vacuum) in EVAP system for leak check.

(d) Reference orifice

Has opening with 0.02 inch diameter. Vacuum is produced through orifice by closing purge VSV, turning off vent valve and operating leak detection pump, to monitor reference pressure. Reference pressure is used when checking for small EVAP leaks.

*1

Canister

*2

Reference Orifice (0.02 Inch)

*3

Canister Pressure Sensor

-

-

*a

Canister Pump Module (fig. 1)

*b

Airflow

*c

Condition: Purge Flow

*d

Condition: Leak Check

*e

Vent Valve: off (vent)

*f

to Canister Filter (Atmosphere)

*g

Leak Detection Pump: off

*h

Vent Valve: on (closed)

*i

Leak Detection Pump: on

-

-

WIRING DIAGRAM

Refer to DTC P045011.

Click here

CAUTION / NOTICE / HINT

NOTICE:

  • Inspect the fuses for circuits related to this system before performing the following procedure.
  • The Techstream is required to conduct the following diagnostic troubleshooting procedure.

HINT:

  • Using the Techstream monitor results enables the EVAP (Evaporative Emission) system to be confirmed.
  • Read freeze frame data using the Techstream. The ECM records vehicle and driving condition information as freeze frame data the moment a DTC is stored. When troubleshooting, freeze frame data can help determine if the vehicle was moving or stationary, if the engine was warmed up or not, if the air fuel ratio was lean or rich, and other data from the time the malfunction occurred.

CONFIRMATION DRIVING PATTERN

HINT:

After a repair, check Monitor Status by performing the Key-Off Monitor Confirmation and Purge Flow Monitor Confirmation described below.

KEY-OFF MONITOR CONFIRMATION

(a) Preconditions

The monitor will not run unless:

  • The vehicle has been driven for 10 minutes or more (in a city area or on a freeway).
  • The fuel tank is less than 85% full.
  • The altitude is less than 2400 m (7875 ft).
  • The engine coolant temperature is between 4.4 and 35°C (40 and 95°F).
  • The intake air temperature is between 4.4 and 35°C (40 and 95°F).
  • The vehicle remains stationary (the vehicle speed is 0 km/h [0 mph]).

(b) Monitor Conditions

  1. Allow the engine to idle for at least 5 minutes.
  2. Turn the engine switch off and wait for 6 hours (8 or 10.5 hours).

    HINT:

    Do not start the engine until checking Monitor Status. If the engine is started, the steps described above must be repeated.

(c) Monitor Status

  1. Connect the Techstream to the DLC3.
  2. Turn the engine switch on (IG).
  3. Turn the Techstream on.
  4. Enter the following menus: Powertrain / Engine / Monitor / Current Monitor.
  5. Check the Monitor Status displayed on the Techstream.

    HINT:

    If Incomplete is displayed, the monitor did not complete. Make sure that the preconditions have been met, and perform the Monitor Conditions again.

PURGE FLOW MONITOR CONFIRMATION (P04419C)

HINT:

Perform this monitor confirmation after the Key-Off Monitor Confirmation shows Complete.

(a) Preconditions

The monitor will not run unless:

  • The vehicle has been driven for 10 minutes or more (in a city area or on a freeway).
  • The engine coolant temperature is 4.4°C (40°F) or higher.
  • The intake air temperature is 4.4°C (40°F) or higher.

(b) Monitor Conditions

  1. Release the pressure from the fuel tank by removing and reinstalling the fuel cap.
  2. Warm the engine up until the engine coolant temperature reaches higher than 75°C (167°F).
  3. Increase the engine speed to 3000 rpm once.
  4. Allow the engine to idle and turn the A/C switch on for 1 minute.

(c) Monitor Status

  1. Turn the engine switch off (if ON or if the engine is running).
  2. Connect the Techstream to the DLC3.
  3. Turn the engine switch on (IG).
  4. Turn the Techstream on.
  5. Enter the following menus: Powertrain / Engine / Monitor / Current Monitor.
  6. Check the Monitor Status displayed on the Techstream.

    HINT:

    If Incomplete is displayed, the monitor did not complete. Make sure that the preconditions have been met, and perform the Monitor Conditions again.

MONITOR RESULT

Refer to detailed information in Checking Monitor Status.

Click here

P0456: Evaporative System / SMALL LEAK

Monitor ID

Test ID

Scaling

Unit

Description

$3D

$C9

Multiply by 0.001

kPa

Test value for small leak

P0455: Evaporative System / GROSS LEAK

Monitor ID

Test ID

Scaling

Unit

Description

$3D

$CA

Multiply by 0.001

kPa

Test value for gross leak

P2401: Evaporative System / VACUUM PMP OFF

Monitor ID

Test ID

Scaling

Unit

Description

$3D

$CB

Multiply by 0.001

kPa

Test value for leak detection pump stuck off

P2402: Evaporative System / VACUUM PMP ON

Monitor ID

Test ID

Scaling

Unit

Description

$3D

$CD

Multiply by 0.001

kPa

Test value for leak detection pump stuck on

P2420: Evaporative System / VENT VALVE OFF

Monitor ID

Test ID

Scaling

Unit

Description

$3D

$CE

Multiply by 0.001

kPa

Test value for vent valve stuck off

P2419: Evaporative System / VENT VALVE ON

Monitor ID

Test ID

Scaling

Unit

Description

$3D

$CF

Multiply by 0.001

kPa

Test value for vent valve stuck on

P043E: Evaporative System / ORIFICE CLOGGED

Monitor ID

Test ID

Scaling

Unit

Description

$3D

$D0

Multiply by 0.001

kPa

Test value for reference orifice low flow

P043F: Evaporative System / ORIFICE HI-FLW

Monitor ID

Test ID

Scaling

Unit

Description

$3D

$D1

Multiply by 0.001

kPa

Test value for reference orifice high flow

P0441: Evaporative System / PURGE VSV CLOSED

Monitor ID

Test ID

Scaling

Unit

Description

$3D

$D4

Multiply by 0.001

kPa

Test value for purge VSV stuck closed

P0441: Evaporative System / PURGE VSV OPENED

Monitor ID

Test ID

Scaling

Unit

Description

$3D

$D5

Multiply by 0.001

kPa

Test value for purge VSV stuck open

P0441: Evaporative System / PURGE FLOW

Monitor ID

Test ID

Scaling

Unit

Description

$3D

$D7

Multiply by 0.001

kPa

Test value for purge flow insufficient

PROCEDURE

1.

CONFIRM DTC

(a) Turn the engine switch off and wait for 10 seconds.

(b) Turn the engine switch on (IG).

(c) Turn the engine switch off and wait for 10 seconds.

(d) Connect the Techstream to the DLC3.

(e) Turn the engine switch on (IG).

(f) Turn the Techstream on.

(g) Enter the following menus: Powertrain / Engine / Trouble Codes.

Powertrain > Engine > Trouble Codes

(h) Confirm the DTCs and Freeze Frame Data.

If any EVAP system DTCs are stored, the malfunctioning area can be determined using the table below.

NOTICE:

If the reference pressure difference between the first and second checks is greater than the specification, all the DTCs relating to the reference pressure (P043E00, P043F00, P24007E, P24007F and P24187E) are stored.

NEXT

2.

CLEAR DTC

(a) Connect the Techstream to the DLC3.

(b) Turn the engine switch on (IG).

(c) Turn the Techstream on.

(d) Clear the DTC.

Powertrain > Engine > Clear DTCs

(e) Turn the engine switch off and wait for at least 30 seconds.

NEXT

3.

PERFORM EVAP SYSTEM CHECK (AUTOMATIC MODE)

NOTICE:

  • The Evaporative System Check (Automatic Mode) consists of 6 steps performed automatically by the Techstream. It takes a maximum of approximately 24 minutes.
  • Do not perform the Evaporative System Check when the fuel tank is more than 85% full because the cut-off valve may be closed, making the fuel tank leak check unavailable.
  • Do not run the engine during this operation.
  • When the temperature of the fuel is 35°C (95°F) or higher, a large amount of vapor forms and any check results become inaccurate. When performing the Evaporative System Check, keep the temperature less than 35°C (95°F).

(a) Connect the Techstream to the DLC3.

(b) Turn the engine switch on (IG).

(c) Turn the Techstream on.

(d) Enter the following menus: Powertrain / Engine / Utility / Evaporative System Check / Automatic Mode.

Powertrain > Engine > Utility

Tester Display

Evaporative System Check

(e) After the Evaporative System Check is completed, check for pending DTCs by entering the following menus: Powertrain / Engine / Trouble Codes.

Powertrain > Engine > Trouble Codes

HINT:

If no pending DTCs are displayed, perform the Confirmation Driving Pattern. After this confirmation, check for pending DTCs. If no DTCs are displayed, the EVAP system is normal.

NEXT

4.

CLEAR DTC

(a) Connect the Techstream to the DLC3.

(b) Turn the engine switch on (IG).

(c) Turn the Techstream on.

(d) Clear the DTC.

Powertrain > Engine > Clear DTCs

(e) Turn the engine switch off and wait for at least 30 seconds.

NEXT

5.

PERFORM EVAP SYSTEM CHECK (MANUAL MODE)

NOTICE:

  • In the Evaporative System Check (Manual Mode), the series of 6 Evaporative System Check steps are performed manually using the Techstream.
  • Do not perform the Evaporative System Check when the fuel tank is more than 85% full because the cut-off valve may be closed, making the fuel tank leak check unavailable.
  • Do not run the engine during this operation.
  • When the temperature of the fuel is 35°C (95°F) or higher, a large amount of vapor forms and any check results become inaccurate. When performing the Evaporative System Check, keep the temperature less than 35°C (95°F).

(a) Connect the Techstream to the DLC3.

(b) Turn the engine switch on (IG).

(c) Turn the Techstream on.

(d) Enter the following menus: Powertrain / Engine / Utility / Evaporative System Check / Manual Mode.

Powertrain > Engine > Utility

Tester Display

Evaporative System Check

NEXT

6.

PERFORM EVAP SYSTEM CHECK (STEP 1/6)

(a) Check the EVAP pressure in step 1/6.

DTC*1

Result

Suspected Trouble Area

Proceed to

-

Virtually no variation in EVAP pressure

Not yet determined

A

P04502F

EVAP pressure fluctuates by +/-0.3 kPa(gauge) [0.044 psi(gauge)] or higher

Canister pressure sensor signal noise

B

(P045011 or P045015)*2

  • EVAP pressure is below 42.11 kPa(abs) [6.11 psi(abs)] or higher than 123.761 kPa(abs) [17.95 psi(abs)]
  • EVAP pressure deviates +/-10 kPa(gauge) [1.45 psi(gauge)] from actual atmosphere pressure *3

Canister pressure sensor or its circuit has malfunction

C

  • *1: These DTCs are already present in the ECM when the vehicle arrives and are confirmed in the "Confirm DTC" procedure above.
  • *2: If the canister pressure sensor circuit has an open or short, DTC P045011 or P045015 is stored 0.5 seconds after the engine switch is turned on (IG).

HINT:

*3: Canister pressure sensor standard output range is 70 to 110 kPa(abs) [10.15 to 15.95 psi(abs)]. This varies by weather.

B

GO TO STEP 55

C

GO TO STEP 57

A

7.

PERFORM EVAP SYSTEM CHECK (STEP 1/6 TO 2/6)

(a) Check the EVAP pressure in steps 1/6 and 2/6.

DTC*

Result

Suspected Trouble Area

Proceed to

-

Virtually no variation in EVAP pressure during step 1/6. Then decreases to reference pressure

Not yet determined

A

P24007E

Small difference between EVAP pressures during steps 1/6 and 2/6

Leak detection pump stuck ON

B

  • *: These DTCs are already present in the ECM when the vehicle arrives and are confirmed in the "Confirm DTC" procedure above.

HINT:

The first reference pressure is the value determined in step 2/6.

B

GO TO STEP 51

A

8.

PERFORM EVAP SYSTEM CHECK (STEP 2/6)

HINT:

Make a note of the pressures checked in inspection items (A) and (B) below.

(a) Check the EVAP pressure 4 seconds after the leak detection pump is activated*1 (A).

*1: The leak detection pump begins to operate as step 1/6 finishes and step 2/6 starts.

(b) Check the EVAP pressure again when it has stabilized. This pressure is the reference pressure (B).

DTC*2.

Result

Suspected Trouble Area

Proceed to

-

EVAP pressure in inspection item (B) is between -4.85 kPa(gauge) and -1.057 kPa(gauge) [-0.703 psi(gauge) and -0.153 psi(gauge)]

Not yet determined

A

P043F00 and P24007F

EVAP pressure in inspection item (B) is -1.057 kPa(gauge) [-0.153 psi(gauge)] or higher

  • Reference orifice high-flow
  • Leak detection pump stuck off

B

P043E00

EVAP pressure in inspection item (B) is less than -4.85 kPa(gauge) [-0.703 psi(gauge)]

Reference orifice clogged

C

P24187E

EVAP pressure in inspection item (A) is higher than -0.25 kPa(gauge) [-0.036 psi(gauge)]

  • Vent valve stuck closed
  • Leak detection pump performance deteriorates
  • Leak detection pump circuit malfunctioning (large resistance exists in the circuit)

D

  • *2: These DTCs are already present in the ECM when the vehicle arrives and are confirmed in the "Confirm DTC" procedure above.
B

GO TO STEP 44

C

GO TO STEP 55

D

GO TO STEP 45

A

9.

PERFORM EVAP SYSTEM CHECK (STEP 2/6 TO 3/6)

(a) Check the EVAP pressure in step 3/6.

DTC*

Result

Suspected Trouble Area

Proceed to

-

EVAP pressure increases by 0.3 kPa(gauge) [0.044 psi(gauge)] or higher within 10 seconds of proceeding from step 2/6 to step 3/6

Not yet determined

A

P24187F

No variation in EVAP pressure even after proceeding from step 2/6 to step 3/6

  • Vent valve stuck open (vent)
  • Canister (charcoal filter inside canister) clogged

B

P04502A

No variation in EVAP pressure during steps 1/6 through 3/6

  • Canister pressure sensor output value stuck
  • Vent valve broken (valve split in two)
  • Leak detection pump performance deteriorates
  • Leak detection pump circuit malfunctioning (large resistance exists in the circuit)

C

  • *: These DTCs are already present in the ECM when the vehicle arrives and are confirmed in the "Confirm DTC" procedure above.
B

GO TO STEP 37

C

GO TO STEP 47

A

10.

PERFORM EVAP SYSTEM CHECK (STEP 3/6)

(a) Check the EVAP pressure in step 3/6.

DTC*

Result

Suspected Trouble Area

Proceed to

-

Other than below

Not yet determined

A

P00FE00

Within 19.7 seconds after step 3/6 begins, the EVAP pressure becomes less than -3.96 kPa(gauge) (-0.57 psi(gauge))

HINT:

Vary with first reference pressure.

  • Fuel tank vent hose clogged
  • Fuel tank assembly (roll-over valve, cut-off valve) clogged
  • Canister (charcoal filter inside canister) clogged

B

  • *: These DTCs are already present in the ECM when the vehicle arrives and are confirmed in the "Confirm DTC" procedure above.

HINT:

A few minutes are required for the EVAP pressure to become saturated. When there is little fuel in the fuel tank, it takes up to 15 minutes.

B

GO TO STEP 34

A

11.

PERFORM EVAP SYSTEM CHECK (STEP 4/6)

(a) Check the EVAP pressure in step 4/6.

DTC*1

Result

Suspected Trouble Area

Proceed to

-

EVAP pressure increases by 0.3 kPa(gauge) [0.044 psi(gauge)] or higher within 10 seconds of proceeding from step 3/6 to step 4/6

Not yet determined

A

P04419C*2

EVAP pressure increases by 0.3 kPa(gauge) [0.044 psi(gauge)] or higher within 10 seconds of proceeding from step 3/6 to step 4/6

  • Purge VSV
  • Purge VSV circuit
  • Problems in EVAP hose between purge VSV and intake air surge tank assembly
  • Problems in EVAP hose between canister and purge VSV
  • ECM

B

P04417F

Variation in EVAP pressure is less than 0.3 kPa(gauge) [0.044 psi(gauge)] for 10 seconds, after proceeding from step 3/6 to step 4/6

  • Purge VSV stuck closed
  • Purge VSV circuit
  • Canister (charcoal filter inside canister) clogged
  • Problems in EVAP hose between purge VSV and intake air surge tank assembly
  • Problems in EVAP hose between canister and purge VSV
  • ECM

C

  • *1: These DTCs are already present in the ECM when the vehicle arrives and are confirmed in the "Confirm DTC" procedure above.
  • *2: This result suggests that due to purge line blockage or purge VSV malfunction, the DTC was stored by the purge flow monitor while the engine was running, or that key-off monitor test result were nearly borderline values.
B

GO TO STEP 14

C

GO TO STEP 15

A

12.

PERFORM EVAP SYSTEM CHECK (STEP 5/6)

(a) Check the EVAP pressure in step 5/6.

(b) Compare the EVAP pressure in step 3/6 and the second reference pressure (step 5/6).

DTC*

Result

Suspected Trouble Area

Proceed to

-

EVAP pressure from step 3/6 lower than second reference pressure (step 5/6)

Not yet determined (no leakage from EVAP system)

A

P04417E and P045500

EVAP pressure from step 3/6 higher than [second reference pressure (step 5/6) x 0.2]

  • Purge VSV stuck open
  • EVAP gross leak

B

P045600

EVAP pressure from step 3/6 higher than second reference pressure (step 5/6)

EVAP small leak

  • *: These DTCs are already present in the ECM when the vehicle arrives and are confirmed in the "Confirm DTC" procedure above.
B

GO TO STEP 15

A

13.

REPAIR OR REPLACE PARTS AND COMPONENTS INDICATED BY OUTPUT DTCS

(a) Repair the malfunctioning areas indicated by the DTCs that had been confirmed when the vehicle was brought in.

NEXT

GO TO STEP 58

14.

INSPECT EVAP HOSE (PURGE VSV - CANISTER)

(a) Check for blockages in the EVAP purge line between the purge VSV and canister.

OK:

No blockages in the EVAP purge line between the purge VSV and canister.

OK

GO TO STEP 25

NG

GO TO STEP 19

15.

PERFORM ACTIVE TEST USING TECHSTREAM (PURGE VSV)

*1

Purge VSV

*2

Fuel Vapor Feed Hose (to Canister)

(a) Enter the following menus: Powertrain / Engine / Active Test / Activate the EVAP Purge VSV.

Powertrain > Engine > Active Test

Tester Display

Activate the EVAP Purge VSV

(b) Disconnect the fuel vapor feed hose (connected to the canister) from the purge VSV.

(c) Start the engine.

(d) Using the Techstream, turn off the purge VSV (Activate the EVAP Purge VSV: OFF).

(e) Use your finger to confirm that the purge VSV has no suction.

(f) Using the Techstream, turn on the purge VSV (Activate the EVAP Purge VSV: ON).

(g) Use your finger to confirm that the purge VSV has suction.

Test Result

Suspected Trouble Area

Proceed to

No suction when purge VSV turned off, and suction applied when turned on

Blockage in the purge line is considered (based on result of step 9):

  • Problems with EVAP hose between canister and purge VSV
  • Canister (charcoal filter inside canister) clogged
  • ECM

A

Leakage is considered (based on result of step 10):

  • Fuel tank cap
  • Leakage from EVAP line, fuel tank, or canister

B

Suction applied when purge VSV turned off

  • Purge VSV stuck open

C

No suction when purge VSV turned on

  • Purge VSV stuck closed
  • Problems with EVAP hose between purge VSV and intake air surge tank assembly

D

B

GO TO STEP 20

C

GO TO STEP 24

D

GO TO STEP 25

A

16.

INSPECT EVAP HOSE (PURGE VSV - CANISTER)

(a) Check for blockages in the EVAP purge line between the purge VSV and canister.

OK:

No blockages in the EVAP purge line between the purge VSV and canister.

NG

GO TO STEP 19

OK

17.

INSPECT CANISTER (CHARCOAL FILTER INSIDE CANISTER)

(a) Check for filter blockage in the canister.

Click here

OK:

No blockages in the canister.

NG

GO TO STEP 43

OK

18.

INSPECT NO. 2 CHARCOAL CANISTER FILTER (CHARCOAL FILTER INSIDE CANISTER)

(a) Check for filter blockage in the No. 2 charcoal canister filter.

Click here

OK:

No blockages in the No. 2 charcoal canister filter.

OK

GO TO STEP 54

NG

GO TO STEP 42

19.

REPAIR OR REPLACE EVAP PURGE LINE (PURGE VSV - CANISTER)

NEXT

GO TO STEP 58

20.

CHECK FUEL TANK CAP ASSEMBLY

(a) Check that the fuel tank cap is correctly installed and confirm that the fuel tank cap meets OEM specifications.

(b) Tighten the fuel tank cap firmly (only one click sound could be heard).

HINT:

If an EVAP tester is available, check the fuel tank cap using the tester.

(1) Remove the fuel tank cap and install it onto a fuel tank cap adapter.

(2) Connect an EVAP tester pump hose to the adapter, and pressurize the cap to 3.2 to 3.7 kPa(gauge) [0.464 to 0.537 psi(gauge)] using an EVAP tester pump.

(3) Seal the adapter and wait for 2 minutes.

(4) Check the pressure. If the pressure is 2 kPa(gauge) [0.29 psi(gauge)] or higher, the fuel tank cap is normal.

Test Result

Suspected Trouble Area

Proceed to

Fuel tank cap correctly installed

-

A

Fuel tank cap loose

  • Fuel tank cap improperly installed
  • Defective fuel cap
  • Fuel tank cap does not meet OEM specifications

B

Defective fuel tank cap

-

No fuel tank cap

-

C

B

GO TO STEP 22

C

GO TO STEP 23

A

21.

LOCATE EVAP LEAK PART

(a) Disconnect the vent hose.

*1

Fuel Tank

*2

Canister

*3

Canister Filter

*4

Fuel Tank Cap

*5

Canister Pump Module

*6

No. 2 Charcoal Canister Filter

*a

Disconnect the vent hose

-

-

(b) Connect the EVAP pressure tester tool to the canister pump module with the adapter.

*1

Canister Pump Module

*2

Adapter

*3

EVAP Pressure Tester Tool

-

-

(c) Pressurize the EVAP system to 3.2 to 3.7 kPa(gauge) [0.46 to 0.54 psi(gauge)].

(d) Apply soapy water to the piping and connecting parts of the EVAP system.

(e) Look for areas where bubbles appear. This indicates the leak point.

(f) Repair or replace the leak point.

HINT:

Disconnect the hose between the canister and fuel tank from the canister. Block the canister side and conduct an inspection. In this way, the fuel tank can be excluded as an area suspected of causing fuel leaks.

NEXT

GO TO STEP 58

22.

CORRECTLY REINSTALL OR REPLACE FUEL TANK CAP ASSEMBLY

HINT:

  • When reinstalling the fuel tank cap, tighten it firmly (only one click sound could be head).
  • When replacing the fuel tank cap, use a fuel tank cap that meets OEM specifications, and install it firmly.
NEXT

GO TO STEP 58

23.

REPLACE FUEL TANK CAP ASSEMBLY

HINT:

When installing the fuel tank cap, tighten it firmly (only one click sound could be head).

NEXT

GO TO STEP 58

24.

INSPECT PURGE VSV

*1

Purge VSV

*2

Fuel Vapor Feed Hose (to Canister)

(a) Turn the engine switch off.

(b) Disconnect the purge VSV connector.

(c) Disconnect the fuel vapor feed hose (connected to the canister) from the purge VSV.

(d) Start the engine.

(e) Use your finger to confirm that the purge VSV has no suction.

Test Result

Suspected Trouble Area

Proceed to

No suction

  • Wire harness or connector between purge VSV and ECM
  • ECM

A

Suction applied

Purge VSV

B

A

GO TO STEP 28

B

GO TO STEP 30

25.

CHECK EVAP HOSE (PURGE VSV - INTAKE AIR SURGE TANK ASSEMBLY)

*1

Purge VSV

*2

Fuel Vapor Feed Hose (to Intake Air Surge Tank Assembly)

(a) Disconnect the fuel vapor feed hose (connected to the intake air surge tank assembly) from the purge VSV.

(b) Start the engine.

(c) Use your finger to confirm that the hose has suction.

Test Result

Suspected Trouble Area

Proceed to

Suction applied

EVAP hose between purge VSV and intake air surge tank assembly normal

  • Purge VSV
  • Purge VSV power source
  • Wire harness or connector between purge VSV and ECM

A

No suction

  • Intake air surge tank assembly port
  • EVAP hose between purge VSV and intake air surge tank assembly

B

B

GO TO STEP 31

A

26.

INSPECT PURGE VSV

*1

Purge VSV

(a) Remove the purge VSV.

(b) Apply battery voltage to the terminals of the purge VSV.

(c) Confirm that air flows from port E to port F.

Test Result

Condition

Suspected Trouble Area

Proceed to

Air flows

Battery voltage is applied to purge VSV terminals

Purge VSV normal

  • Purge VSV power source
  • Wire harness or connector between purge VSV and ECM

A

No air flow

Battery voltage is applied to purge VSV terminals

Purge VSV

B

B

GO TO STEP 30

A

27.

CHECK TERMINAL VOLTAGE (POWER SOURCE OF PURGE VSV)

*a

Front view of wire harness connector

(to Purge VSV)

(a) Disconnect the purge VSV connector.

(b) Turn the engine switch on (IG).

(c) Measure the voltage according to the value(s) in the table below.

Tester Connection

Condition

Specified Condition

Suspected Trouble Area

Proceed to

C20-1 (+B) - Body ground

Engine switch on (IG)

11 to 14 V

Purge VSV power source normal

  • Wire harness or connector between purge VSV and ECM

A

Other than result above

Wire harness or connectors between purge VSV and battery

B

B

GO TO STEP 29

A

28.

CHECK HARNESS AND CONNECTOR (PURGE VSV - ECM)

(a) Disconnect the purge VSV connector.

(b) Disconnect the ECM connector.

(c) Measure the resistance according to the value(s) in the table below.

Standard Resistance:

Tester Connection

Condition

Specified Condition

C20-2 (PRG) - C32-65 (PRG)

Always

Below 1 Ω

C20-2 (PRG) or C32-65 (PRG) - Body ground

Always

10 kΩ or higher

OK

GO TO STEP 54

NG

GO TO STEP 56

29.

REPAIR OR REPLACE HARNESS OR CONNECTOR (EFI-MAIN NO. 1 RELAY - PURGE VSV)

NEXT

GO TO STEP 58

30.

REPLACE PURGE VSV

(a) Replace the purge VSV.

Click here

NEXT

GO TO STEP 58

31.

INSPECT INTAKE AIR SURGE TANK ASSEMBLY (EVAP PURGE PORT)

(a) Stop the engine.

(b) Disconnect the EVAP hose from the intake air surge tank assembly.

(c) Start the engine.

(d) Use your finger to confirm that the port of the intake air surge tank assembly has suction.

Tester Connection

Suspected Trouble Area

Proceed to

Suction applied

EVAP hose between intake air surge tank assembly and purge VSV

A

No suction

Intake air surge tank assembly

B

B

GO TO STEP 33

A

32.

REPAIR OR REPLACE EVAP PURGE LINE (INTAKE AIR SURGE TANK ASSEMBLY - PURGE VSV)

NEXT

GO TO STEP 58

33.

INSPECT INTAKE AIR SURGE TANK ASSEMBLY (EVAP PURGE PORT)

(a) Check that the EVAP purge port of the intake air surge tank assembly is not clogged. If necessary, replace the intake air surge tank assembly.

Click here

NEXT

GO TO STEP 58

34.

INSPECT FUEL TANK VENT HOSE SUB-ASSEMBLY

(a) Check for blockages in the fuel tank vent hose between the fuel tank assembly and canister.

OK:

No blockages in the fuel tank vent hose between the fuel tank assembly and canister

NG

REPAIR OR REPLACE FUEL TANK VENT HOSE SUB-ASSEMBLY

OK

35.

INSPECT CANISTER (CHARCOAL FILTER INSIDE CANISTER)

(a) Check for filter blockage in the canister.

Click here

OK:

No blockages in the canister.

NG

GO TO STEP 43

OK

36.

REPLACE FUEL TANK ASSEMBLY

(a) Replace the fuel tank assembly.

Click here

NEXT

GO TO STEP 58

37.

INSPECT CANISTER PUMP MODULE (POWER SOURCE FOR VENT VALVE)

*a

Front view of wire harness connector

(to Canister Pump Module)

(a) Turn the engine switch off.

(b) Disconnect the canister pump module connector.

(c) Turn the engine switch on (IG).

(d) Measure the voltage according to the value(s) in the table below.

Tester Connection

Condition

Specified Condition

Suspected Trouble Area

Proceed to

N47-5 (VLVB) - Body ground

Engine switch on (IG)

11 to 14 V

  • Wire harness or connector between vent valve and ECM
  • Vent valve
  • Canister (charcoal filter inside canister) clogged
  • ECM

A

Below 3 V

  • Power source wire harness of vent valve

B

B

GO TO STEP 56

A

38.

INSPECT CANISTER PUMP MODULE (VENT VALVE OPERATION)

*a

Component without harness connected

(Canister Pump Module)

(a) Turn the engine switch off.

(b) Disconnect the canister pump module connector.

(c) Apply the battery voltage to terminals VLVB and VGND of the canister pump module.

(d) Touch the canister pump module to confirm the vent valve operation.

Condition

Tester Result

Suspected Trouble Area

Proceed to

Apply battery voltage to terminals VLVB and VGND

Operating

  • Wire harness or connector between vent valve and ECM
  • Canister (charcoal filter inside canister) clogged
  • ECM

A

Not operating

  • Vent valve

B

B

GO TO STEP 55

A

39.

CHECK HARNESS AND CONNECTOR (CANISTER PUMP MODULE - ECM)

(a) Turn the engine switch off.

(b) Disconnect the canister pump module connector.

(c) Disconnect the ECM connector.

(d) Measure the resistance according to the value(s) in the table below.

Tester Connection

Condition

Test Result

Suspected Trouble Area

Proceed to

N47-1 (VGND) - A25-19 (VPMP)

Always

Below 1 Ω

  • Canister (charcoal filter inside canister) clogged
  • ECM

A

10 kΩ or higher

Wire harness or connector between ECM and canister pump module

B

B

GO TO STEP 56

A

40.

INSPECT CANISTER (CHARCOAL FILTER INSIDE CANISTER)

(a) Check for filter blockage in the canister.

Click here

OK:

No blockages in the canister.

NG

GO TO STEP 43

OK

41.

INSPECT NO. 2 CHARCOAL CANISTER FILTER (CHARCOAL FILTER INSIDE CANISTER)

(a) Check for filter blockage in the No. 2 charcoal canister filter.

Click here

OK:

No blockages in the No. 2 charcoal canister filter.

OK

GO TO STEP 54

NG

42.

REPLACE NO. 2 CHARCOAL CANISTER FILTER

(a) Replace the No. 2 charcoal canister filter.

Click here

NOTICE:

  • When replacing the No. 2 charcoal canister filter, check the canister interior, canister pump module interior and related pipes for water, fuel and other liquids. If liquids are present, check for disconnections and/or cracks in the following: 1) the pipe from the air inlet port to the canister pump module; 2) the canister filter; and 3) the fuel tank vent hose.
  • Check for filter blockage in the canister filter. If the canister filter has blockages, replace the canister filter.

*1

Fuel Tank Vent Hose

*2

Vent Hose

*3

Air Inlet Port

*4

Fuel Tank

*5

Canister Pump Module

*6

Canister

*7

Canister Filter

*8

No. 2 Charcoal Canister Filter

*9

Fuel Tank Cap

-

-

*a

Inspection Area

(check for disconnection and/or cracks)

-

-

NEXT

GO TO STEP 58

43.

REPLACE CANISTER

(a) Replace the canister.

Click here

NOTICE:

  • When replacing the canister, check the canister pump module interior and related pipes for water, fuel and other liquids. If liquids are present, check for disconnections and/or cracks in the following: 1) the pipe from the air inlet port to the canister pump module; 2) the canister filter; and 3) the fuel tank vent hose.
  • Check for filter blockage in the canister filter. If the canister filter has blockages, replace the canister filter.

*1

Fuel Tank Vent Hose

*2

Vent Hose

*3

Air Inlet Port

*4

Fuel Tank

*5

Canister Pump Module

*6

Canister

*7

Canister Filter

*8

No. 2 Charcoal Canister Filter

*9

Fuel Tank Cap

-

-

*a

Inspection Area

(check for disconnection and/or cracks)

-

-

NEXT

GO TO STEP 58

44.

PERFORM EVAP SYSTEM CHECK (STEP 3/6)

(a) Check the EVAP pressure in step 3/6.

DTC*

Result

Suspected Trouble Area

Proceed to

P043F00

EVAP pressure less than [reference pressure] measured in step 2/6

Reference orifice high-flow

A

P24007F

EVAP pressure almost same as [reference pressure] measured in step 2/6

Leak detection pump stuck off

B

*: These DTCs are already present in the ECM when the vehicle arrives and are confirmed in the "Confirm DTC" procedure above.

HINT:

The first reference pressure is the value determined in step 2/6.

A

GO TO STEP 55

B

GO TO STEP 51

45.

INSPECT CANISTER PUMP MODULE (VENT VALVE OPERATION)

*a

Component without harness connected

(Canister Pump Module)

(a) Turn the engine switch off.

(b) Disconnect the canister pump module connector.

(c) Apply the battery voltage to terminals VLVB and VGND of the canister pump module.

(d) Touch the canister pump module to confirm the vent valve operation.

Condition

Tester Result

Suspected Trouble Area

Proceed to

Apply battery voltage to terminals VLVB and VGND

Operating

  • Wire harness or connector between vent valve and ECM
  • Leak detection pump performance deteriorates
  • Leak detection pump circuit malfunctioning (large resistance exists in the circuit)
  • ECM

A

Not operating

Vent valve

B

B

GO TO STEP 55

A

46.

CHECK HARNESS AND CONNECTOR (CANISTER PUMP MODULE - ECM)

(a) Turn the engine switch off.

(b) Disconnect the canister pump module connector.

(c) Disconnect the ECM connector.

(d) Measure the resistance according to the value(s) in the table below.

Standard Resistance:

Tester Connection

Condition

Specified Condition

N47-1 (VGND) - A25-19 (VPMP)

Always

Below 1 Ω

N47-1 (VGND) or A25-19 (VPMP) - Body ground and other terminals

Always

10 kΩ or higher

Result

Suspected Trouble Area

Proceed to

OK

  • Leak detection pump performance deteriorates
  • Leak detection pump circuit malfunctioning (large resistance exists in the circuit)
  • ECM

A

NG

Wire harness or connector between ECM and canister pump module

B

B

GO TO STEP 56

A

47.

CHECK HARNESS AND CONNECTOR (CANISTER PUMP MODULE - BODY GROUND)

(a) Turn the engine switch off.

(b) Disconnect the canister pump module connector.

(c) Measure the resistance according to the value(s) in the table below.

Tester Connection

Condition

Specified Condition

Suspected Trouble Area

Proceed to

N47-4 (MGND) - Body ground

Always

Below 1 Ω

  • Canister pump module
  • Wire harness or connector between canister pump module and ECM
  • ECM

A

10 kΩ or higher

Wire harness or connector between canister pump module and body ground

B

B

GO TO STEP 56

A

48.

CHECK HARNESS AND CONNECTOR (CANISTER PUMP MODULE - ECM)

(a) Disconnect the canister pump module connector.

(b) Disconnect the ECM connector.

(c) Measure the resistance according to the value(s) in the table below.

Tester Connection

Condition

Specified Condition

Suspected Trouble Area

Proceed to

N47-3 (MTRB) - A25-21 (MPMP)

Always

Below 1 Ω

  • Canister pump module
  • ECM

A

10 kΩ or higher

Wire harness or connector between ECM and canister pump module

B

B

GO TO STEP 56

A

49.

REPLACE CANISTER PUMP MODULE

(a) Replace the canister pump module.

Click here

NOTICE:

  • When replacing canister pump module, check the canister pump module interior, canister interior and related pipes for water, fuel and other liquids. If liquids are present, check for disconnections and/or cracks in the following: 1) the pipe from the air inlet port to the canister pump module; 2) the canister filter; and 3) the fuel tank vent hose. If liquids are present in canister interior, replace canister and canister pump module together.
  • Check for filter blockage in the canister. If the charcoal filter inside the canister is clogged, replace canister and canister pump module together.
  • Check for filter blockage in the canister filter. If the canister filter has blockages, replace the canister filter.

*1

Fuel Tank Vent Hose

*2

Vent Hose

*3

Air Inlet Port

*4

Fuel Tank

*5

Canister Pump Module

*6

Canister

*7

Canister Filter

*8

No. 2 Charcoal Canister Filter

*9

Fuel Tank Cap

-

-

*a

Inspection Area

(check for disconnection and/or cracks)

-

-

NEXT

50.

PERFORM EVAP SYSTEM CHECK (AUTOMATIC MODE)

NOTICE:

  • The Evaporative System Check (Automatic Mode) consists of 6 steps performed automatically by the Techstream. It takes a maximum of approximately 24 minutes.
  • Do not perform the Evaporative System Check when the fuel tank is more than 85% full because the cut-off valve may be closed, making the fuel tank leak check unavailable.
  • Do not run the engine in this step.
  • When the temperature of the fuel is 35°C (95°F) or higher, a large amount of vapor forms and any check results become inaccurate. When performing an Evaporative System Check, keep the fuel temperature below 35°C (95°F).

(a) Connect the Techstream to the DLC3.

(b) Turn the engine switch on (IG).

(c) Turn the Techstream on.

(d) Clear the DTCs.

Powertrain > Engine > Clear DTCs

(e) Enter the following menus: Powertrain / Engine / Utility / Evaporative System Check / Automatic Mode.

Powertrain > Engine > Utility

Tester Display

Evaporative System Check

(f) After the Evaporative System Check is completed, check for pending DTCs by entering the following menus: Powertrain / Engine / Trouble Codes.

Powertrain > Engine > Trouble Codes

Result

Proceed to

EVAP system DTCs are output

A

DTC is not output

(Pending DTC is not output)

B

A

GO TO STEP 54

B

END

51.

CHECK TERMINAL VOLTAGE (CANISTER PUMP MODULE)

*a

Front view of wire harness connector

(to Canister Pump Module)

(a) Turn the engine switch off.

(b) Disconnect the canister pump module connector.

(c) Turn the engine switch on (IG).

(d) Measure the voltage according to the value(s) in the table below.

Tester Connection

Condition

Test Result

Suspected Trouble Area

Proceed to

N47-3 (MTRB) - Body ground

Engine switch on (IG)

9 to 14 V

  • Wire harness or connector between leak detection pump and body ground
  • Leak detection pump

A

Below 3 V

  • Wire harness or connector between leak detection pump and ECM
  • ECM

B

B

GO TO STEP 53

A

52.

CHECK HARNESS AND CONNECTOR (CANISTER PUMP MODULE - BODY GROUND)

(a) Turn the engine switch off.

(b) Disconnect the canister pump module connector.

(c) Measure the resistance according to the value(s) in the table below.

Tester Connection

Condition

Specified Condition

Suspected Trouble Area

Proceed to

N47-4 (MGND) - Body ground

Always

Below 1 Ω

Leak detection pump

A

10 kΩ or higher

Wire harness or connector between canister pump module and body ground

B

A

GO TO STEP 55

B

GO TO STEP 56

53.

CHECK HARNESS AND CONNECTOR (CANISTER PUMP MODULE - ECM)

(a) Turn the engine switch off.

(b) Disconnect the canister pump module connector.

(c) Disconnect the ECM connector.

(d) Measure the resistance according to the value(s) in the table below.

Standard Resistance:

Tester Connection

Condition

Specified Condition

N47-3 (MTRB) - A25-21 (MPMP)

Always

Below 1 Ω

N47-3 (MTRB) or A25-21 (MPMP) - Body ground and other terminals

Always

10 kΩ or higher

Result

Suspected Trouble Area

Proceed to

OK

ECM

A

NG

Wire harness or connector between ECM and canister pump module

B

B

GO TO STEP 56

A

54.

REPLACE ECM

(a) Replace the ECM.

Click here

NEXT

GO TO STEP 58

55.

REPLACE CANISTER PUMP MODULE

(a) Replace the canister pump module.

Click here

NOTICE:

  • When replacing canister pump module, check the canister pump module interior, canister interior and related pipes for water, fuel and other liquids. If liquids are present, check for disconnections and/or cracks in the following: 1) the pipe from the air inlet port to the canister pump module; 2) the canister filter; and 3) the fuel tank vent hose. If liquids are present in canister interior, replace canister and canister pump module together.
  • Check for filter blockage in the canister. If the charcoal filter inside the canister is clogged, replace canister and canister pump module together.
  • Check for filter blockage in the canister filter. If the canister filter has blockages, replace the canister filter.

*1

Fuel Tank Vent Hose

*2

Vent Hose

*3

Air Inlet Port

*4

Fuel Tank

*5

Canister Pump Module

*6

Canister

*7

Canister Filter

*8

No. 2 Charcoal Canister Filter

*9

Fuel Tank Cap

-

-

*a

Inspection Area

(check for disconnection and/or cracks)

-

-

NEXT

GO TO STEP 58

56.

REPAIR OR REPLACE HARNESS OR CONNECTOR

NEXT

GO TO STEP 58

57.

INSPECT CANISTER PUMP MODULE (CANISTER PRESSURE SENSOR CIRCUIT)

(a) Check the canister pressure sensor circuit, referring to DTC P045011 canister pressure sensor circuit inspection procedure.

Click here

NEXT

58.

PERFORM EVAP SYSTEM CHECK (AUTOMATIC MODE)

NOTICE:

  • The Evaporative System Check (Automatic Mode) consists of 6 steps performed automatically by the Techstream. It takes a maximum of approximately 24 minutes.
  • Do not perform the Evaporative System Check when the fuel tank is more than 85% full because the cut-off valve may be closed, making the fuel tank leak check unavailable.
  • Do not run the engine in this step.
  • When the temperature of the fuel is 35°C (95°F) or higher, a large amount of vapor forms and any check results become inaccurate. When performing an Evaporative System Check, keep the fuel temperature below 35°C (95°F).

(a) Connect the Techstream to the DLC3.

(b) Turn the engine switch on (IG).

(c) Turn the Techstream on.

(d) Clear the DTCs.

Powertrain > Engine > Clear DTCs

(e) Enter the following menus: Powertrain / Engine / Utility / Evaporative System Check / Automatic Mode.

Powertrain > Engine > Utility

Tester Display

Evaporative System Check

(f) After the Evaporative System Check is completed, check for pending DTCs by entering the following menus: Powertrain / Engine / Trouble Codes.

Powertrain > Engine > Trouble Codes

HINT:

If no pending DTCs are found, the repair has been successfully completed.

NEXT

END

READ NEXT:

 EVAP System

RELATED DTCS DTC No. SAE Monitoring Item Link P00FE00 P00FE EVAP vent line blocked P043E00 P043E Reference orifice clogged (built into canister pump module) P0

 ECM Power Source Circuit

DESCRIPTION When the engine switch is turned on (IG), the battery voltage is applied to the IGSW terminal of the ECM. The output signal from the MREL terminal of the ECM causes a current to flow to th

 VC Output Circuit

DESCRIPTION The ECM constantly generates a 5 V power source voltage from the battery voltage supplied to the +B, +B2 (BATT) terminals to operate the microprocessor. The ECM also provides this power to

SEE MORE:

 Intermediate Shaft Speed Sensor "A" Circuit Short to Battery (P079112,P079114,P079131)

DESCRIPTION The transmission revolution sensor (NC) detects the rotation speed of the counter gear which shows the output shaft speed of automatic transaxle assembly. Based on the transmission revolution sensor (NC) signal and the transmission revolution sensor (NT) signal, the ECM controls engine t

 Freeze Frame Data

FREEZE FRAME DATA CHECK FREEZE FRAME DATA (a) Connect the Techstream to the DLC3. (b) Turn the power switch on (IG). (c) Turn the Techstream on. (d) Enter the following menus: Body Electrical / Navigation System / Trouble Codes. Body Electrical > Navigation System > Trouble Codes (e) Select a

© 2016-2026 Copyright www.lexguide.net