Lexus ES: System Diagram
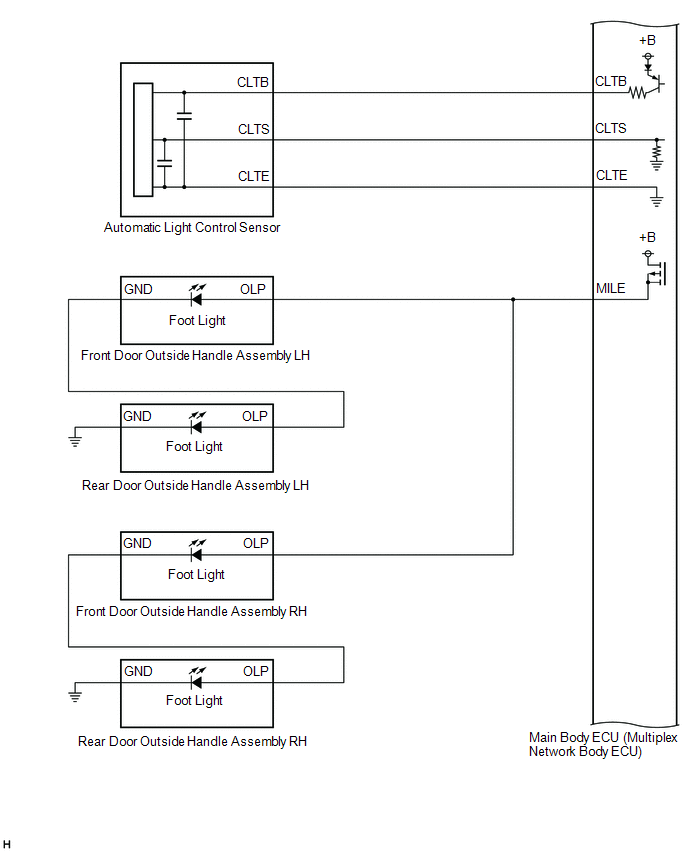
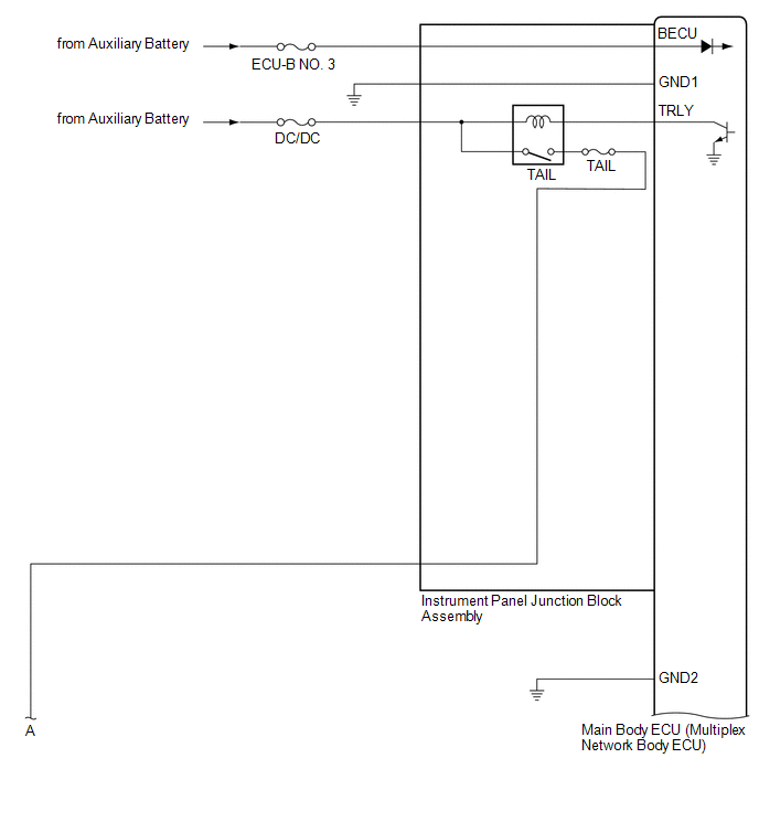
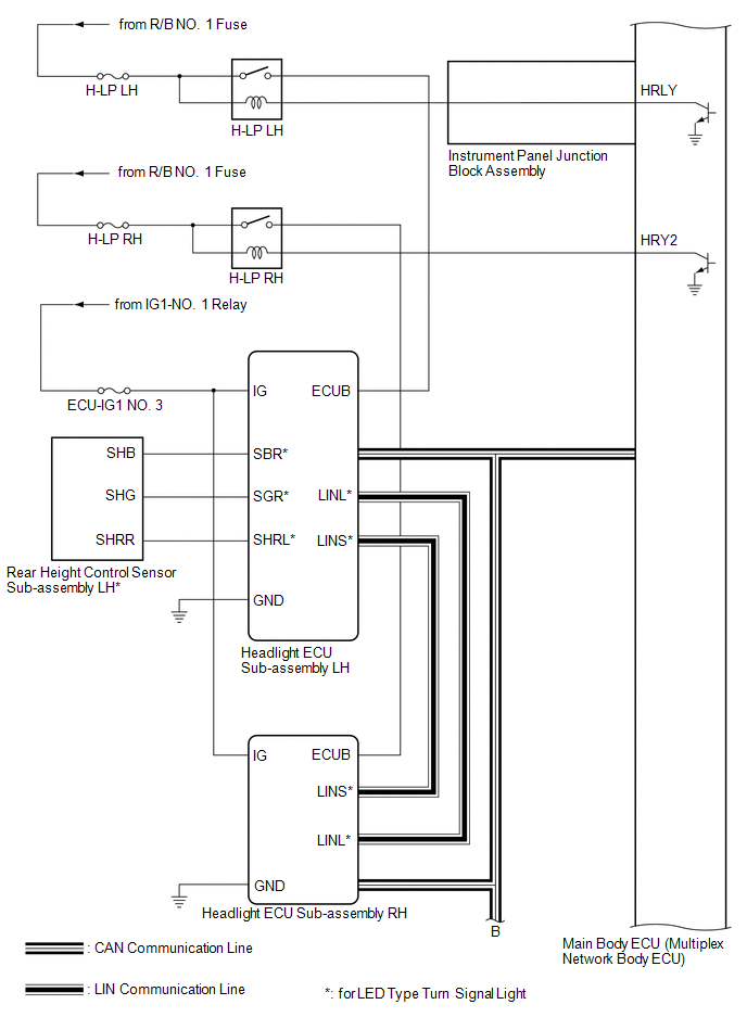
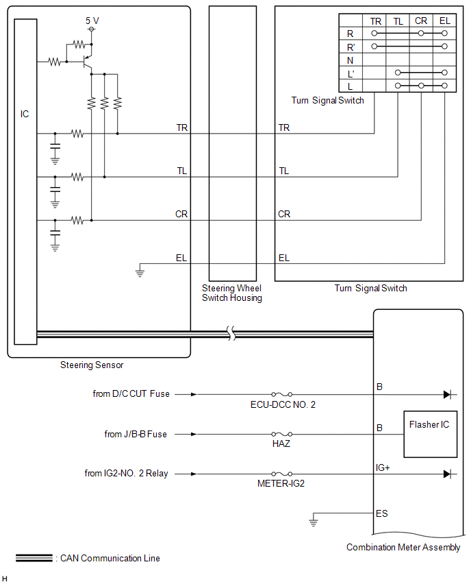
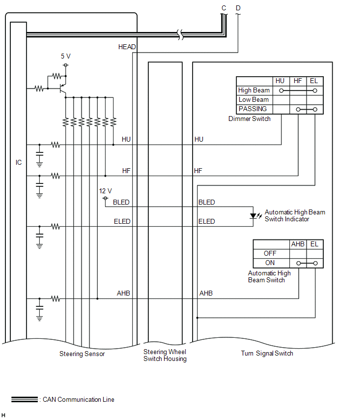
SYSTEM DIAGRAM
HEADLIGHT ASSEMBLY CIRCUIT (for LED Type Turn Signal Light)
HEADLIGHT ASSEMBLY CIRCUIT (for Bulb Type Turn Signal Light) (for TMC Made)
HEADLIGHT ASSEMBLY CIRCUIT (for Bulb Type Turn Signal Light) (for TMMK Made)
.png)
READ NEXT:
CAUTION / NOTICE / HINT HINT:
Use the following procedure to troubleshoot the lighting system.
*: Use the Techstream.
PROCEDURE 1. VEHICLE BROUGHT TO WORKSHOP
NEXT
OPERATION CHECK AUTOMATIC LIGHT CONTROL SYSTEM OPERATION CHECK NOTICE: Make sure that the customize settings are set to default when performing the automatic light control system operation check. Clic
CUSTOMIZE PARAMETERS CUSTOMIZE LIGHTING SYSTEM (EXT) NOTICE:
When the customer requests a change in a function, first make sure that the function can be customized.
Be sure to make a note of the
SEE MORE:
DESCRIPTION The outer mirror switch assembly sends the mirror adjust switch signals to the main body ECU (multiplex network body ECU). The main body ECU (multiplex network body ECU) then sends the received mirror adjust switch signals to the outer mirror control ECU assembly (front passenger door) v
DESCRIPTION The electronic throttle control system has a dedicated power supply circuit. The voltage (+BM) is monitored and when it is low (less than 4 V), the ECM determines that there is a malfunction in the electronic throttle control system and cuts off the current to the throttle actuator. When
© 2016-2025 Copyright www.lexguide.net
