Lexus ES: System Diagram
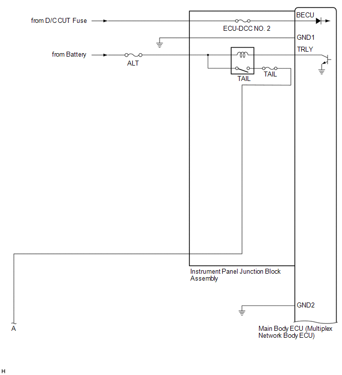
SYSTEM DIAGRAM
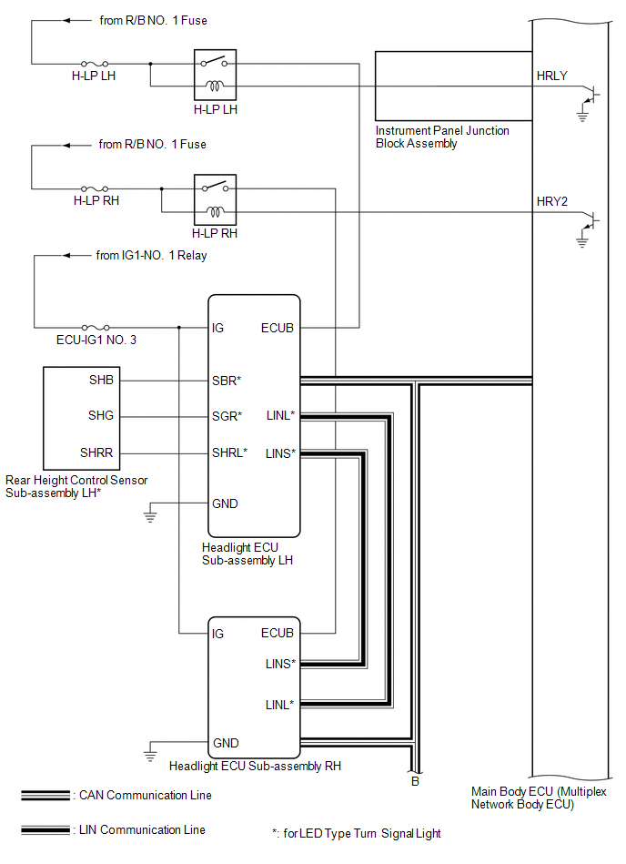
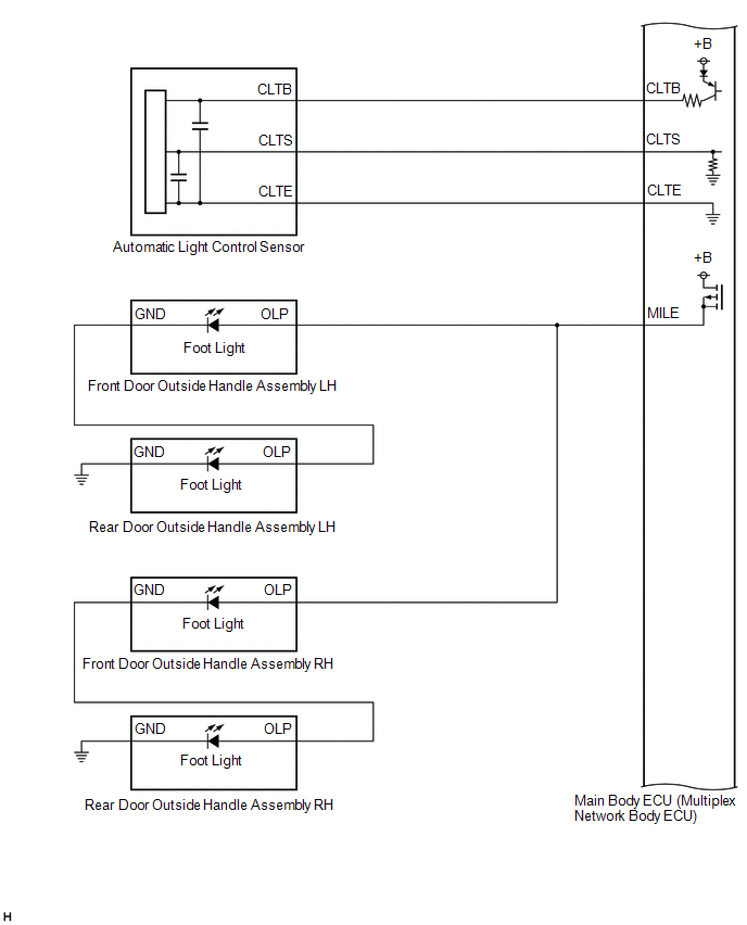
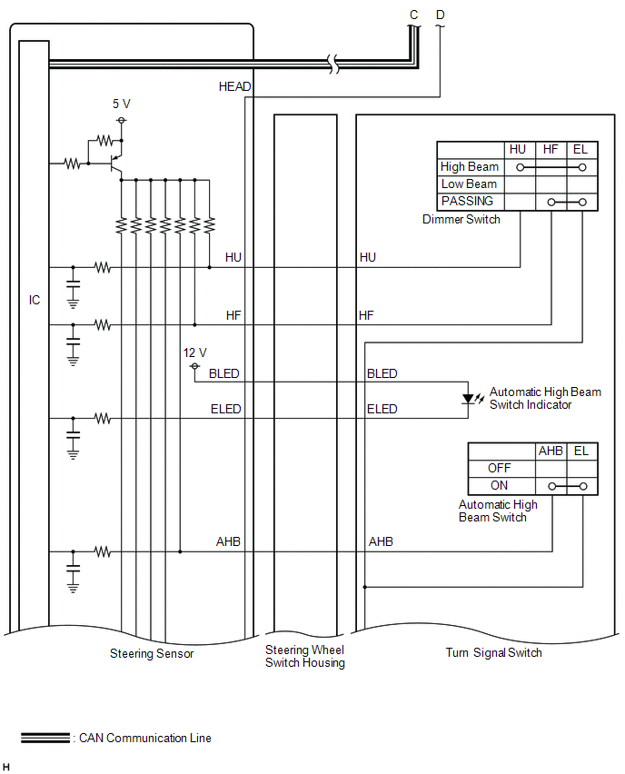
HEADLIGHT ASSEMBLY CIRCUIT (for LED Type Turn Signal Light)
HEADLIGHT ASSEMBLY CIRCUIT (for Bulb Type Turn Signal Light) (for TMC Made)
HEADLIGHT ASSEMBLY CIRCUIT (for Bulb Type Turn Signal Light) (for TMMK Made)

READ NEXT:
CAUTION / NOTICE / HINT HINT:
Use the following procedure to troubleshoot the lighting system.
*: Use the Techstream.
PROCEDURE 1. VEHICLE BROUGHT TO WORKSHOP
NEXT
OPERATION CHECK AUTOMATIC LIGHT CONTROL SYSTEM OPERATION CHECK NOTICE: Make sure that the customize settings are set to default when performing the automatic light control system operation check. Clic
CUSTOMIZE PARAMETERS CUSTOMIZE LIGHTING SYSTEM (EXT) NOTICE:
When the customer requests a change in a function, first make sure that the function can be customized.
Be sure to make a note of the
SEE MORE:
INSPECTION PROCEDURE 1. INSPECT ACCELERATION SENSOR ASSEMBLY (a) Connect 3 1.5 V dry cell batteries in series. (b) Connect a positive (+) lead from the batteries to terminal 3 and a negative (-) lead to terminal 2. (c) Measure the voltage according to the value(s) in the table below. Standard Voltag
INSTALLATION CAUTION / NOTICE / HINT HINT:
Use the same procedure for the RH side and LH side.
The following procedure is for the LH side.
PROCEDURE 1. INSTALL REAR UPPER COIL SPRING INSULATOR (a) Install the rear upper coil spring insulator to the vehicle. 2. INSTALL REAR LOWER COIL SPRING
© 2016-2026 Copyright www.lexguide.net
