Lexus ES: System Diagram
SYSTEM DIAGRAM
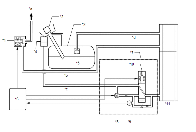
| *1 | Purge Valve (Purge VSV) | *2 | Fuel Tank Cap Assembly |
| *3 | Fuel Tank Assembly | *4 | Canister Filter |
| *5 | Fuel Cut-off Valve | *6 | ECM |
| *7 | Canister Pump Module (Leak Detection Pump Sub-assembly) | *8 | Pump Motor |
| *9 | Canister Pressure Sensor | *10 | Vent Valve |
| *11 | Canister (Charcoal Canister Assembly) | - | - |
| *a | to Intake Manifold | *b | Purge Line |
| *c | Air Line | *d | Vent Line |

READ NEXT:
ON-VEHICLE INSPECTION CAUTION / NOTICE / HINT CAUTION: To prevent injury due to contact with an operating V-ribbed belt or cooling fan, keep your hands and clothing away from the V-ribbed belt and coo
InspectionINSPECTION PROCEDURE 1. INSPECT FUEL TANK CAP ASSEMBLY (a) Visually check that the fuel tank cap assembly and gasket are not deformed or damaged. If the result is not as specified, repla
ComponentsCOMPONENTS ILLUSTRATION *1 PCV VALVE (VENTILATION VALVE SUB-ASSEMBLY) *2 V-BANK COVER SUB-ASSEMBLY *3 VENTILATION HOSE - - N*m (kgf*cm, ft.*lbf): Specified torque
SEE MORE:
PROBLEM SYMPTOMS TABLE NOTICE:
If the battery voltage becomes low, battery load control will operate in order to ensure sufficient power is supplied to the power steering system. In this case, the windshield deicer system may not operate.
HINT:
Use the table below to help determine the caus
DESCRIPTION The main body ECU (multiplex network body ECU) controls the automatic high beam system based on signals received from the forward recognition camera. WIRING DIAGRAM CAUTION / NOTICE / HINT NOTICE:
Before replacing the main body ECU (multiplex network body ECU), refer to Registration.
© 2016-2026 Copyright www.lexguide.net
