Lexus ES: System Diagram
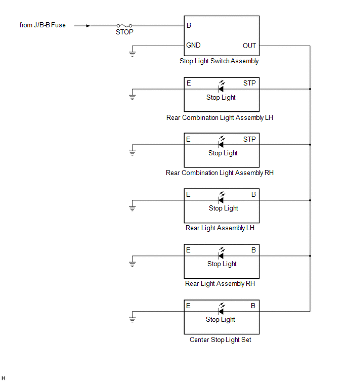
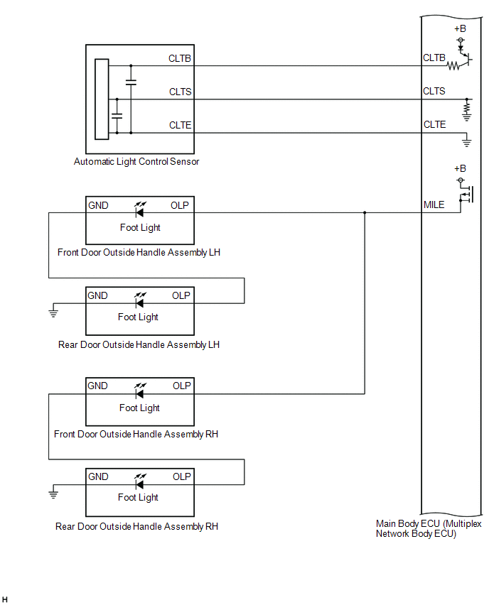
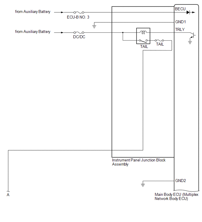
SYSTEM DIAGRAM
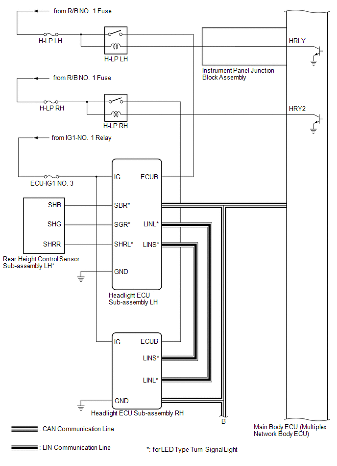
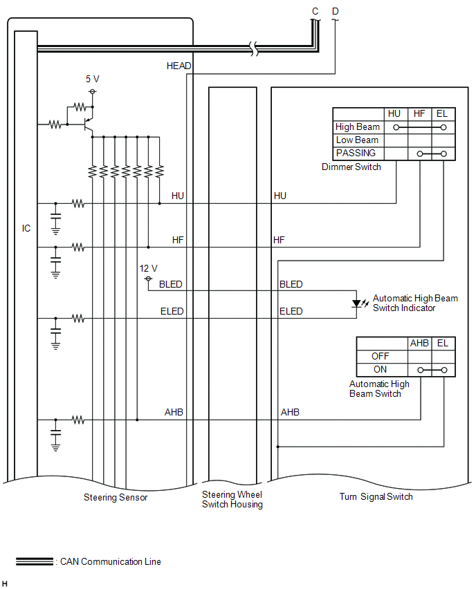
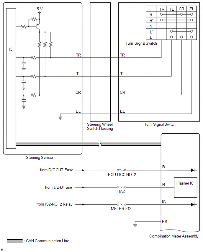
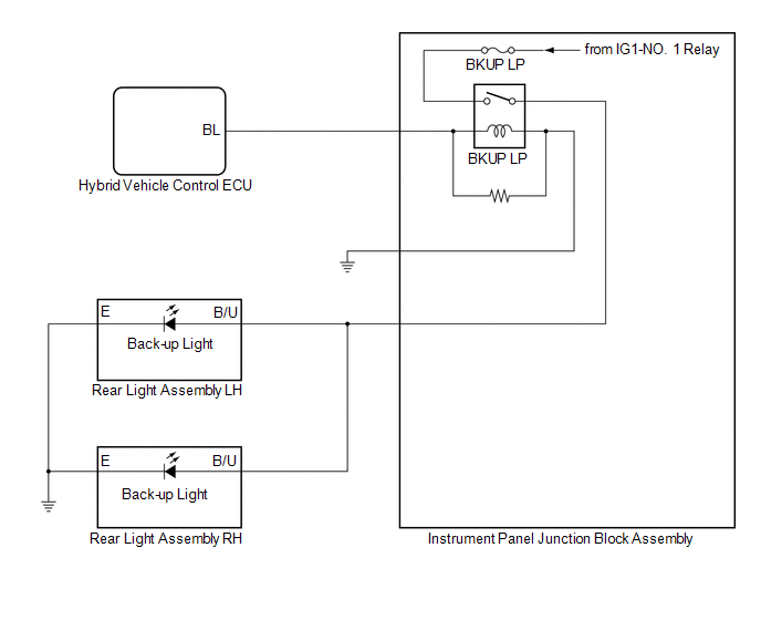
HEADLIGHT ASSEMBLY CIRCUIT (for LED Type Turn Signal Light)
HEADLIGHT ASSEMBLY CIRCUIT (for Bulb Type Turn Signal Light) (for TMC Made)
HEADLIGHT ASSEMBLY CIRCUIT (for Bulb Type Turn Signal Light) (for TMMK Made)
.png)
READ NEXT:
CAUTION / NOTICE / HINT HINT:
Use the following procedure to troubleshoot the lighting system.
*: Use the Techstream.
PROCEDURE 1. VEHICLE BROUGHT TO WORKSHOP
NEXT
OPERATION CHECK AUTOMATIC LIGHT CONTROL SYSTEM OPERATION CHECK NOTICE: Make sure that the customize settings are set to default when performing the automatic light control system operation check. Clic
CUSTOMIZE PARAMETERS CUSTOMIZE LIGHTING SYSTEM (EXT) NOTICE:
When the customer requests a change in a function, first make sure that the function can be customized.
Be sure to make a note of the
SEE MORE:
ON-VEHICLE INSPECTION PROCEDURE 1. REMOVE CAM TIMING OIL CONTROL SOLENOID ASSEMBLY Click here 2. INSPECT CAMSHAFT TIMING OIL CONTROL VALVE ASSEMBLY (EXHAUST CAMSHAFT TIMING GEAR BOLT ASSEMBLY) (a) Check the stroke of the plunger in the center of the camshaft timing oil control valve assembly (e
REMOVAL CAUTION / NOTICE / HINT The necessary procedures (adjustment, calibration, initialization, or registration) that must be performed after parts are removed and installed, or replaced during front door belt moulding assembly removal/installation are shown below. Necessary Procedure After Parts
© 2016-2025 Copyright www.lexguide.net
