Lexus ES: System Diagram
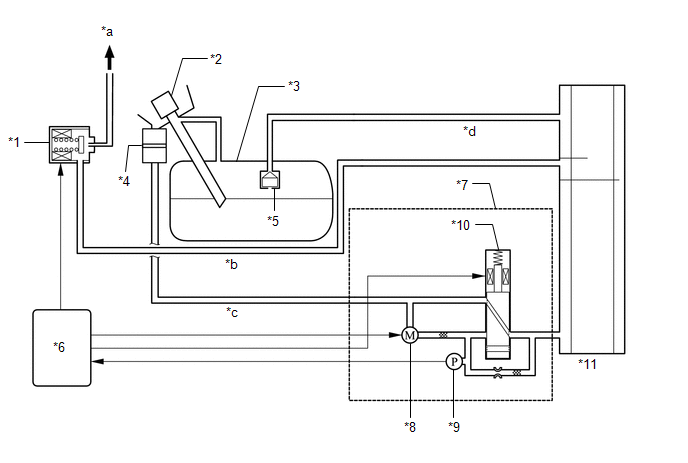
SYSTEM DIAGRAM
| *1 | Purge Valve (Purge VSV) | *2 | Fuel Tank Cap Assembly |
| *3 | Fuel Tank Assembly | *4 | Canister Filter |
| *5 | Fuel Cut-off Valve | *6 | ECM |
| *7 | Canister Pump Module (Leak Detection Pump Sub-assembly) | *8 | Pump Motor |
| *9 | Canister Pressure Sensor | *10 | Vent Valve |
| *11 | Canister (Charcoal Canister Assembly) | - | - |
| *a | to Intake Manifold | *b | Purge Line |
| *c | Air Line | *d | Vent Line |

READ NEXT:
ON-VEHICLE INSPECTION CAUTION / NOTICE / HINT CAUTION: To prevent injury due to contact with an operating V-ribbed belt or cooling fan, keep your hands and clothing away from the V-ribbed belt and coo
COMPONENTS ILLUSTRATION *1 PCV VALVE (VENTILATION VALVE SUB-ASSEMBLY) - -
SEE MORE:
SYSTEM DESCRIPTION ACTIVE NOISE CONTROL SYSTEM (a) The active noise control system is a system that detects muffled engine sounds produced in sync that fluctuates according to the engine speed, by using the active noise control microphone and outputs anti-phase control sound through the audio speake
INSTALLATION PROCEDURE 1. INSTALL NO. 2 FUEL TANK CUSHION (a) Install a new No. 2 fuel tank cushion to the fuel tank assembly. 2. INSTALL NO. 3 FUEL TANK CUSHION (a) Install 2 new No. 3 fuel tank cushions to the fuel tank assembly. 3. INSTALL NO. 1 FUEL TANK CUSHION (a) Install a new No. 1 fuel tank
© 2016-2025 Copyright www.lexguide.net
